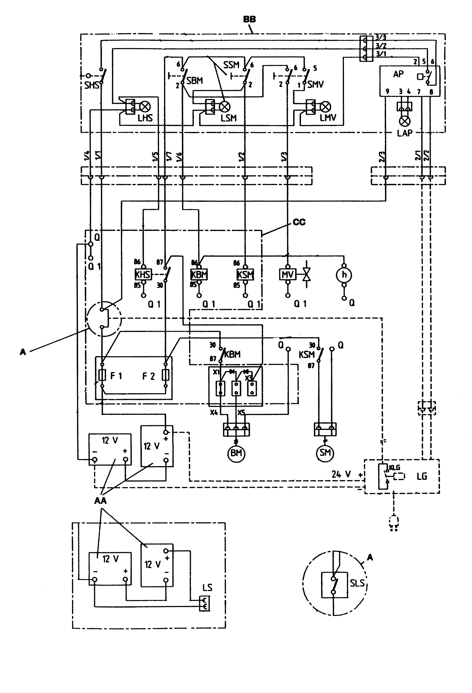
Electrical Diagram - Series 04
Click to enlarge