PRO CARPET 45
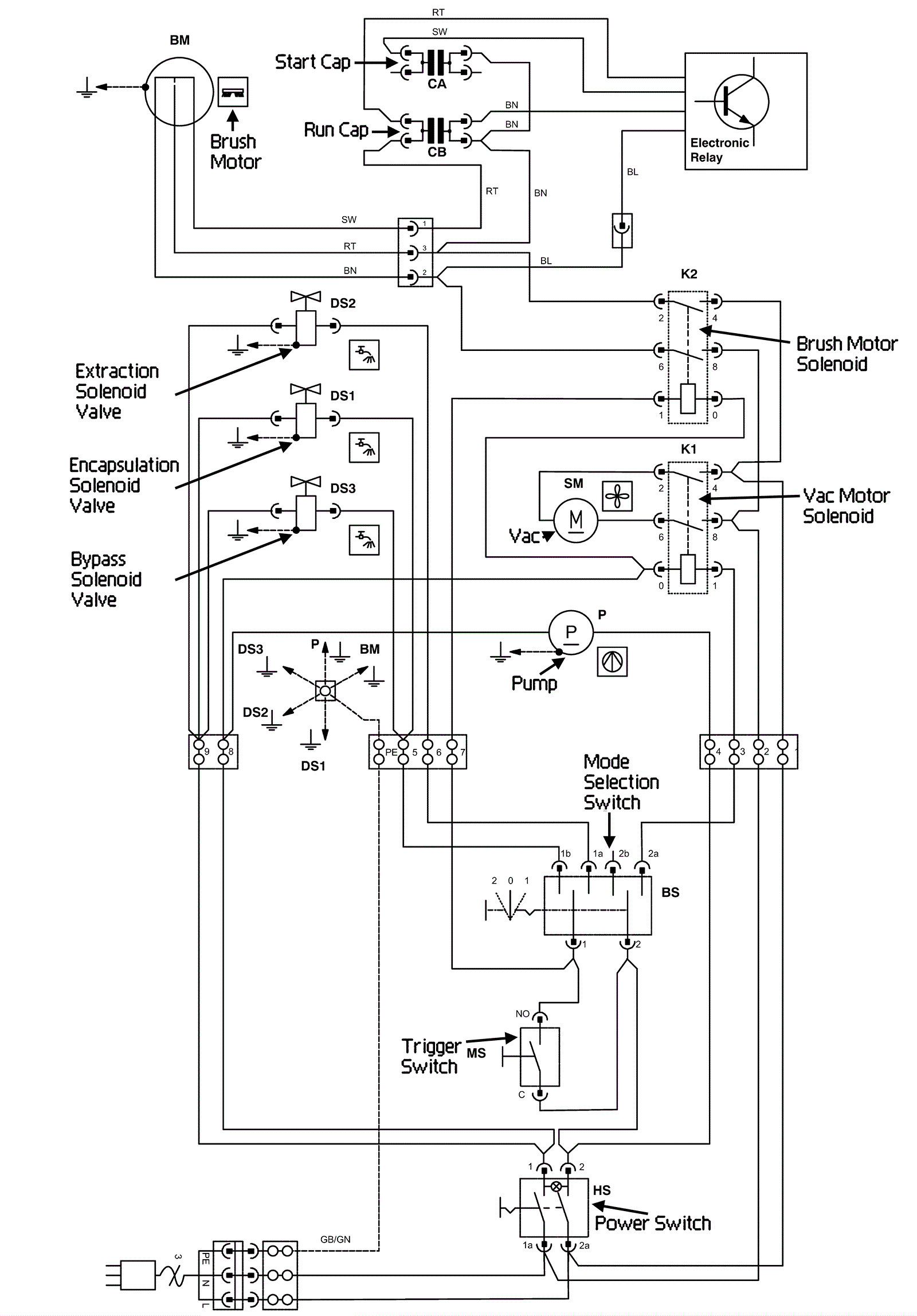
Wiring Diagram
Click to enlarge
#
Part
Description
Price
Req
Notes
Availability
CB
192-6220
Run capacitor 16 uF (white)
$9.31
1
usually ships 19-25 days