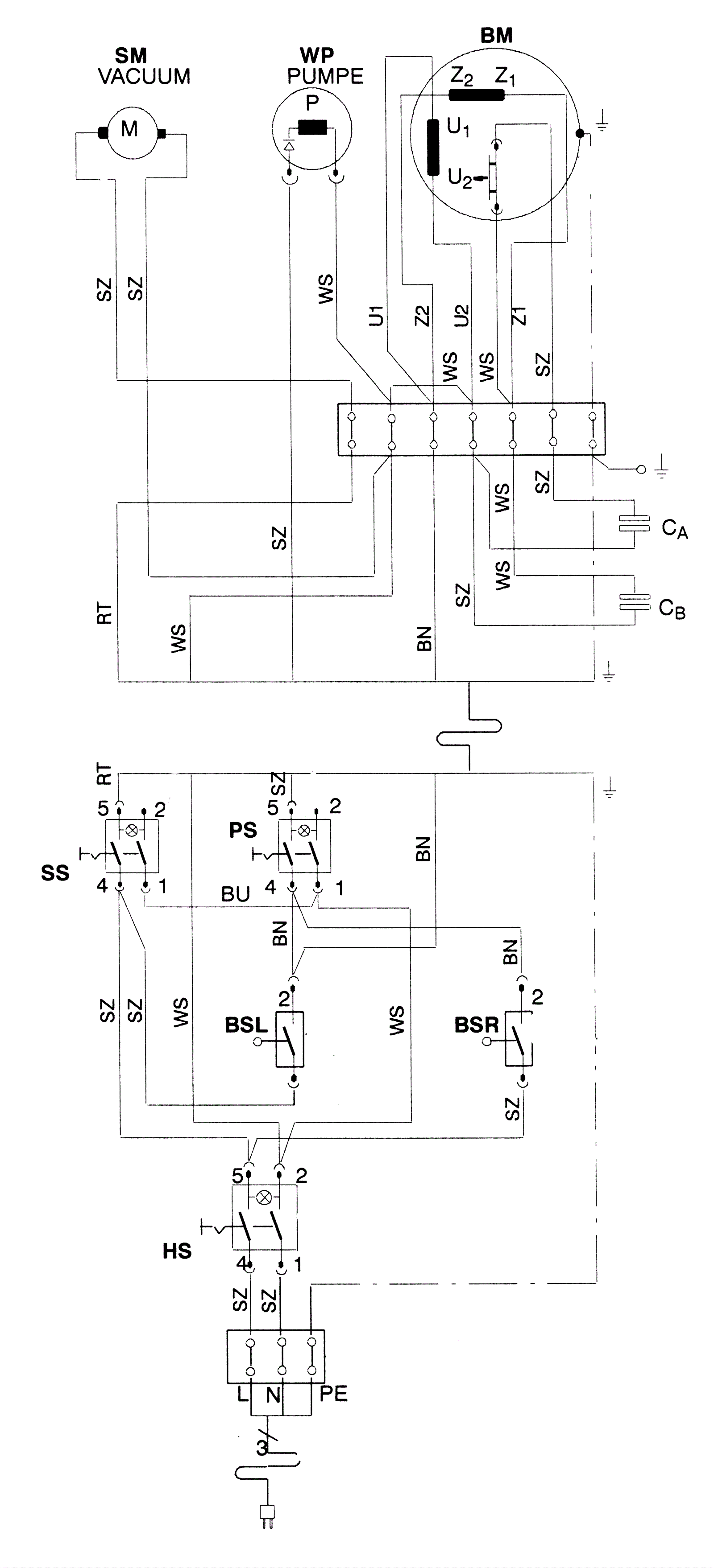
Wiring Diagram - Series 02 - After 05.2004
Click to enlarge