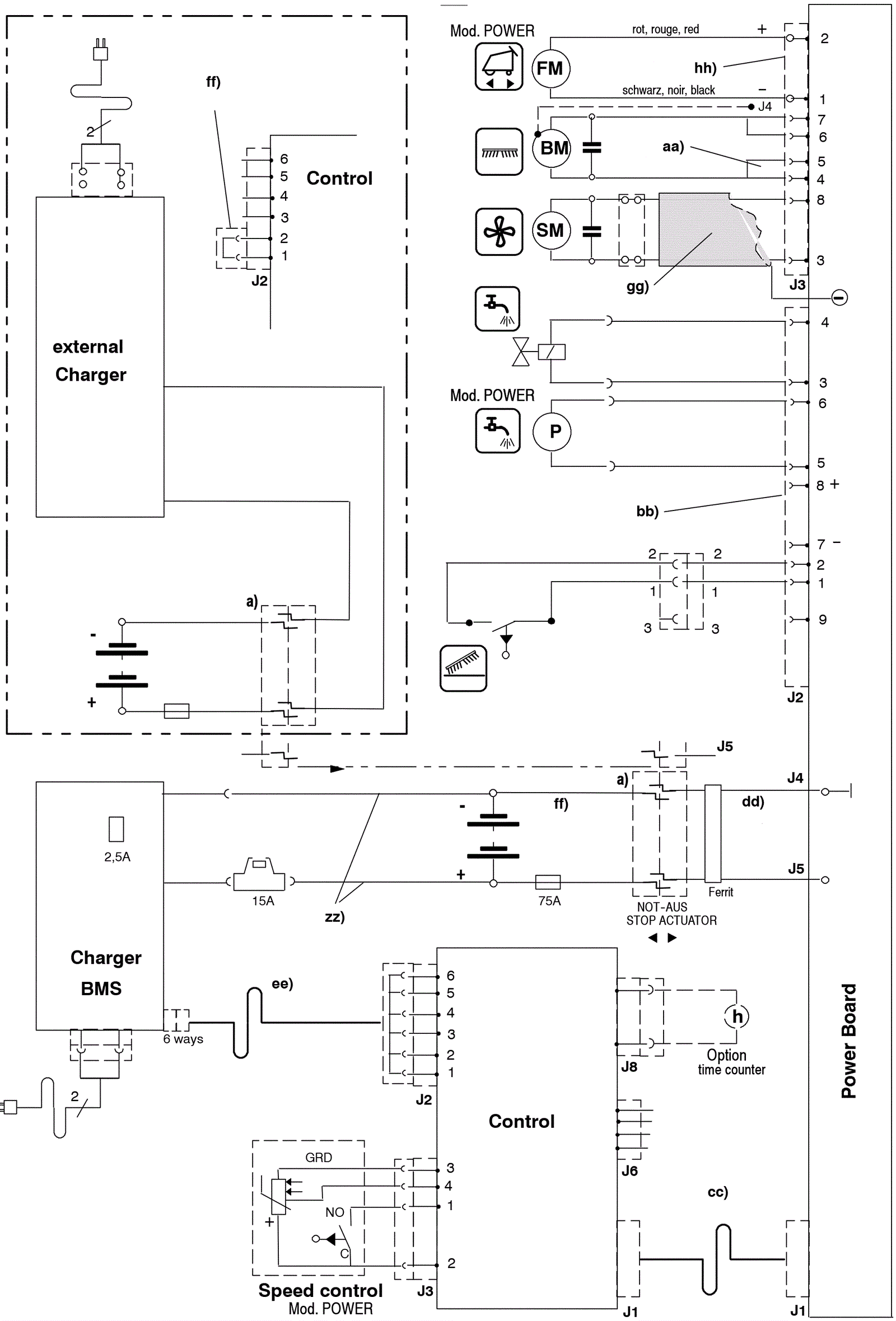
Electrical Diagram - Power Series 3 - After 2005
Click to enlarge