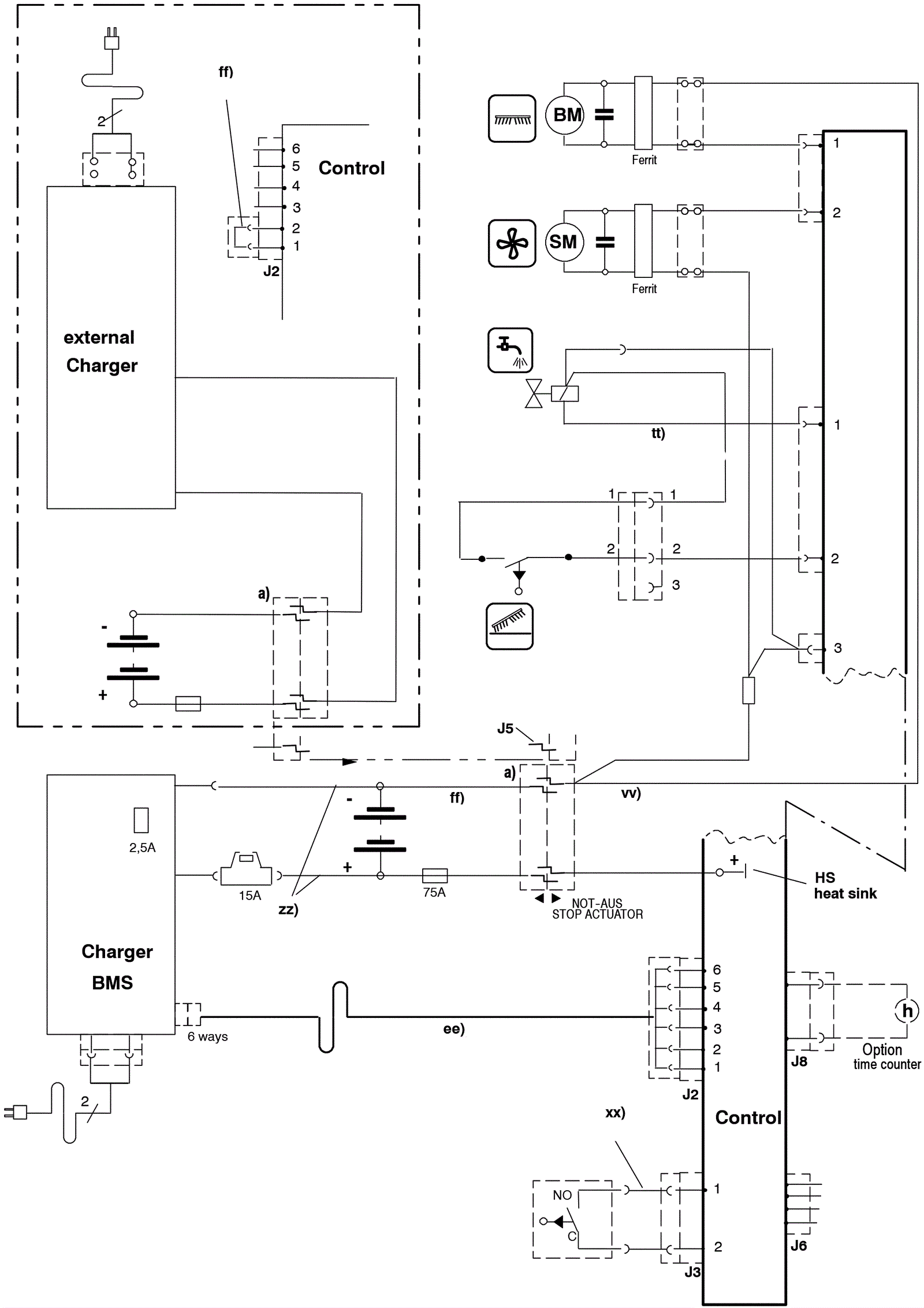
Electrical Diagram - ECO Series 3 - After 2005
Click to enlarge