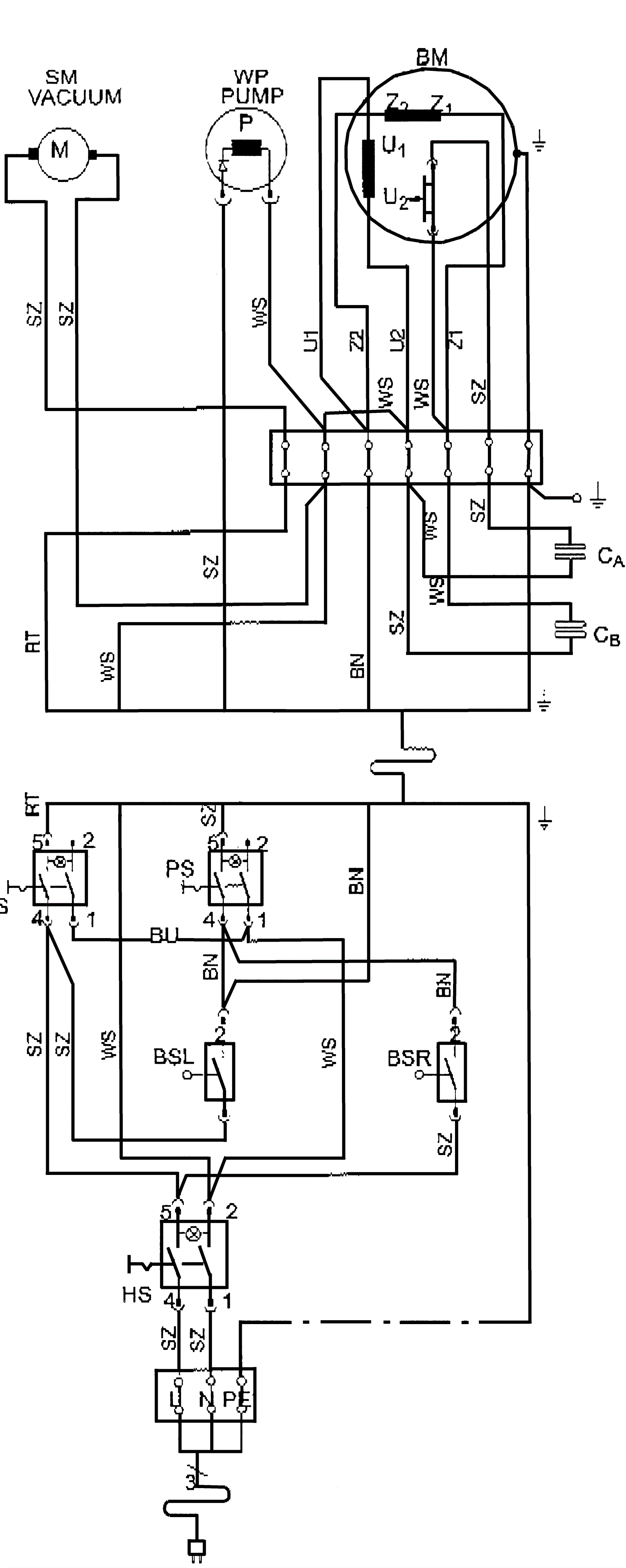
Wiring Diagram - Series 02 - 07.1997 - 05.2004
Click to enlarge