| # | Part | Description | Price | Req | Notes | Availability |
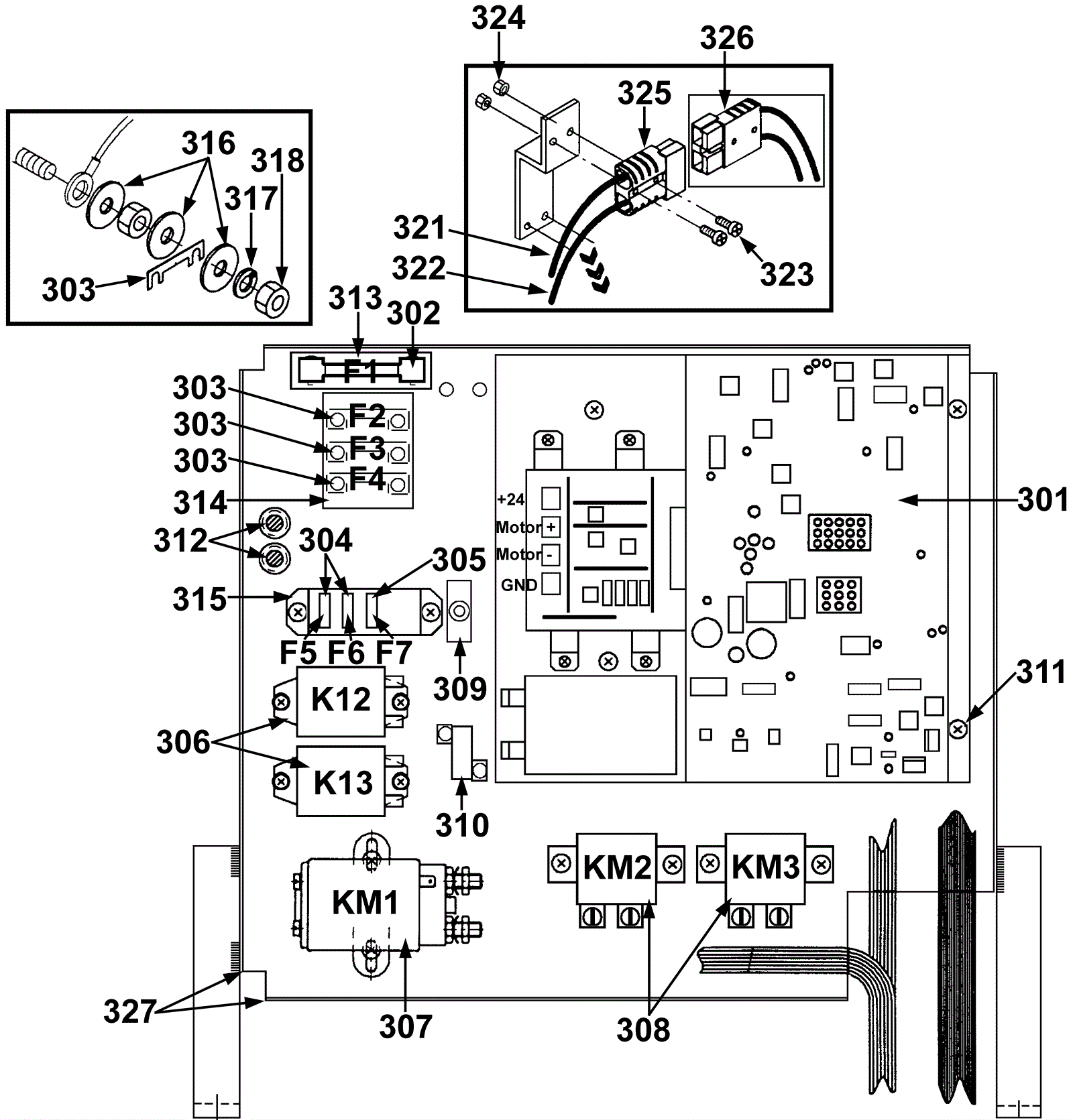
301 |
192-0367
|
Electronic control board |
$3,566.28
|
1 |
|
usually ships 19-25 days |
302 |
192-0368
|
Fuse strip 80 amp |
$6.23
|
1 |
|
usually ships 19-25 days |
303 |
192-0369
|
Fuse strip 30 amp |
$2.56
|
3 |
|
usually ships 19-25 days |
304 |
192-0370
|
5amp fuse clip |
$2.56
|
2 |
|
usually ships 19-25 days |
305 |
192-0371
|
Fuse clip 25 amp (OBSOLETE) |
$2.20
|
1 |
(1500/1700/1900) |
usually ships 1-5 days |
306 |
192-0372
|
24V relay (OBSOLETE) |
$76.92
|
2 |
(1500/1700/1900) |
usually ships 19-25 days |
307 |
192-0373
|
24V relay (OBSOLETE) |
$85.67
|
1 |
|
usually ships 19-25 days |
308 |
192-0374
|
Relay 24V |
$392.62
|
2 |
|
usually ships 19-25 days |
309a |
192-0375
|
Circuit breaker |
$53.77
|
1 |
(1500/1700/1900) |
usually ships 1-5 days |
309b |
192-2173
|
Bracket |
$49.38
|
1 |
(1500/1700/1900) |
usually ships 1-5 days |
309c |
192-0162
|
Screw M5 x 8 self tapping forming |
$3.03
|
1 |
(1500/1700/1900) |
ships same day |
310 |
192-0376
|
Resister |
$51.36
|
1 |
(1500/1700/1900) |
usually ships 1-5 days |
311 |
192-0377
|
Screw M5 x 10mm self-tapping |
$2.56
|
4 |
|
usually ships 19-25 days |
312 |
192-0378
|
Grommet |
$3.30
|
2 |
|
usually ships 1-5 days |
313 |
192-0379
|
Fuse holder |
$125.28
|
1 |
|
usually ships 19-25 days |
314 |
192-0380
|
Fuse holder |
$262.12
|
1 |
|
usually ships 19-25 days |
315 |
192-0381
|
Fuse holder |
$28.06
|
1 |
|
usually ships 19-25 days |
316 |
192-0091
|
Washer |
$0.89
|
12 |
|
ships same day |
317 |
192-0382
|
Washer lock |
$2.56
|
6 |
|
ships same day |
318 |
192-0383
|
Nut M5 hex |
$0.89
|
12 |
|
ships same day |
321 |
192-0384
|
Cable blue |
$18.95
|
1 |
|
usually ships 19-25 days |
322 |
192-0385
|
Cable red |
$14.19
|
1 |
|
usually ships 19-25 days |
323 |
192-0386
|
Screw M3, 5 x 20 raised head |
$2.44
|
2 |
|
usually ships 19-25 days |
324 |
192-0387
|
Nut hex |
$2.44
|
2 |
|
usually ships 1-5 days |
325 |
192-0388
|
50amp charger plug SB50 with post (gray) |
$8.86
|
1 |
|
ships same day |
326 |
192-0389
|
50amp charger plug SB50 with hole (gray) |
$17.51
|
1 |
|
ships same day |
327 |
192-2351
|
Bumper (sold by the inch) |
$7.51
|
1 |
|
usually ships 19-25 days |