XT-27
Wiring Diagram
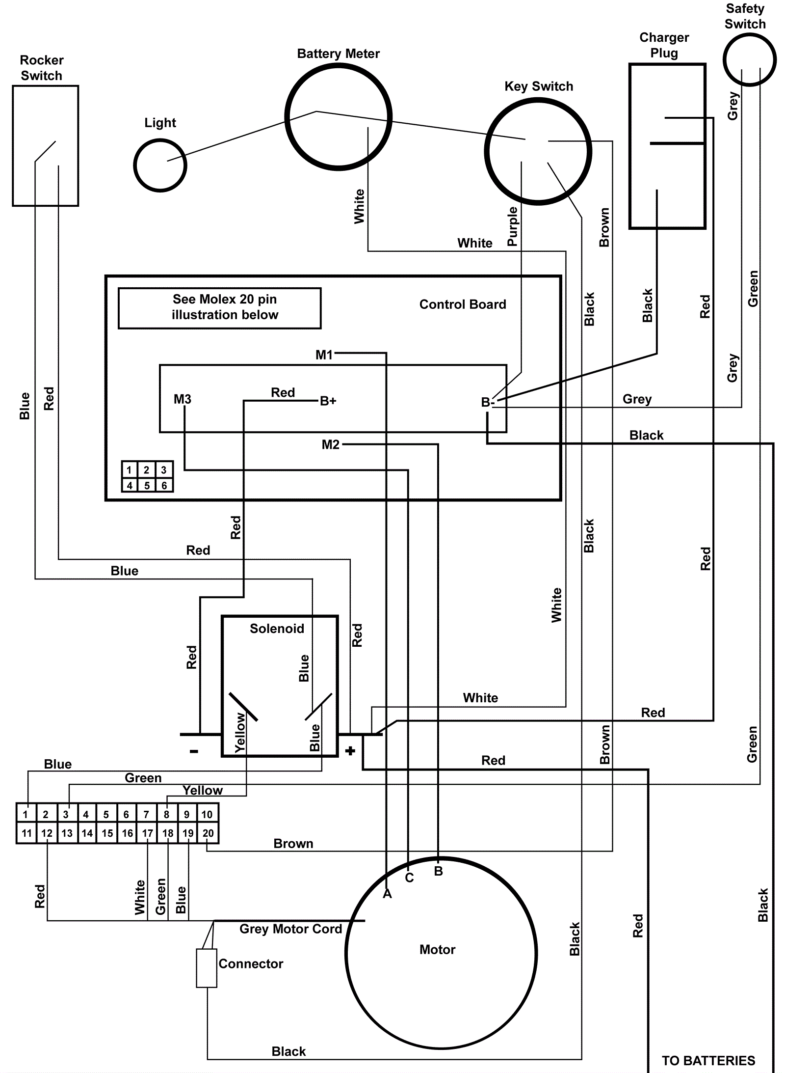
Click to enlarge
#
Part
Description
Price
Req
Notes
Availability
01
189-7617
XT-27 wire harness
$27.72
usually ships 12-17 days
02
189-1202
Wiring harness
$26.70
usually ships 12-17 days
03
189-1200
Control board
$1,287.24
usually ships 1-5 days
04
204-0241
Molex pin connector
$7.77
ships same day
05
204-0242
Molex pin
$3.85
usually ships 12-17 days
06
189-9009
Brush motor
$1,058.09
usually ships 12-17 days