# | Part | Description | Price | Req | Notes | Availability |
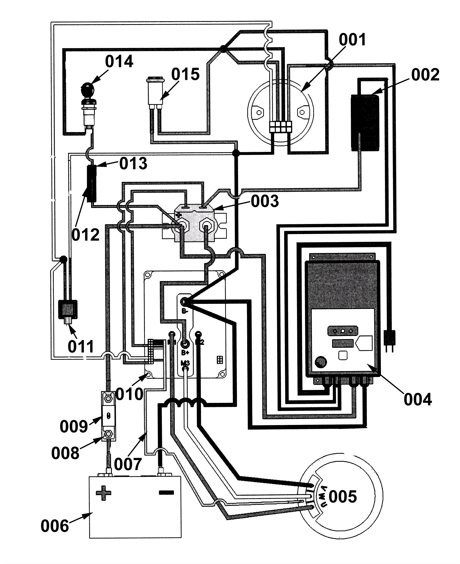
001 |
189-8266
|
Battery discharge indicator and hour meter |
$138.51
|
|
|
usually ships 1-5 days |
002 |
189-7017
|
Rocker switch |
$59.65
|
|
|
usually ships 1-5 days |
003a |
189-1201
|
Solenoid (black) |
$100.10
|
|
This is a black solenoid. |
usually ships 12-17 days |
003b |
189-8206
|
Solenoid (metal) |
$58.05
|
|
This is a shiny metal solenoid |
usually ships 12-17 days |
004 |
189-8228
|
On board battery charger |
$705.54
|
|
|
usually ships 12-17 days |
005 |
189-9009
|
Brush motor |
$1,058.09
|
|
|
usually ships 12-17 days |
006a |
162-0045
|
12V 140Ah AGM battery |
$693.69
|
|
XT3-21 |
ships same day |
006b |
162-0003
|
6V 225Ah wet battery (SNSR) |
$269.50
|
|
XT3-27 |
ships same day |
007 |
189-8277
|
Wiring harness |
$121.97
|
|
|
usually ships 12-17 days |
008 |
189-8218
|
Fuse block |
$32.26
|
|
|
usually ships 1-5 days |
009 |
189-8217
|
200 amp fuse |
$31.96
|
|
|
usually ships 1-5 days |
010 |
189-1200
|
Control board |
$1,287.24
|
|
|
usually ships 1-5 days |
011 |
189-9012
|
Red kill switch |
$55.46
|
|
|
usually ships 12-17 days |
012 |
991-1309
|
10 amp AGC glass fuse |
$0.99
|
|
|
usually ships 1-5 days |
013 |
189-8265
|
Fuse holder for 1.25 AGC fuse |
$11.06
|
|
|
usually ships 1-5 days |
014 |
189-8230
|
Heavy duty key switch with 2 keys |
$44.14
|
|
|
usually ships 12-17 days |
015 |
189-8267
|
36v Led lamp |
$29.83
|
|
|
usually ships 1-5 days |