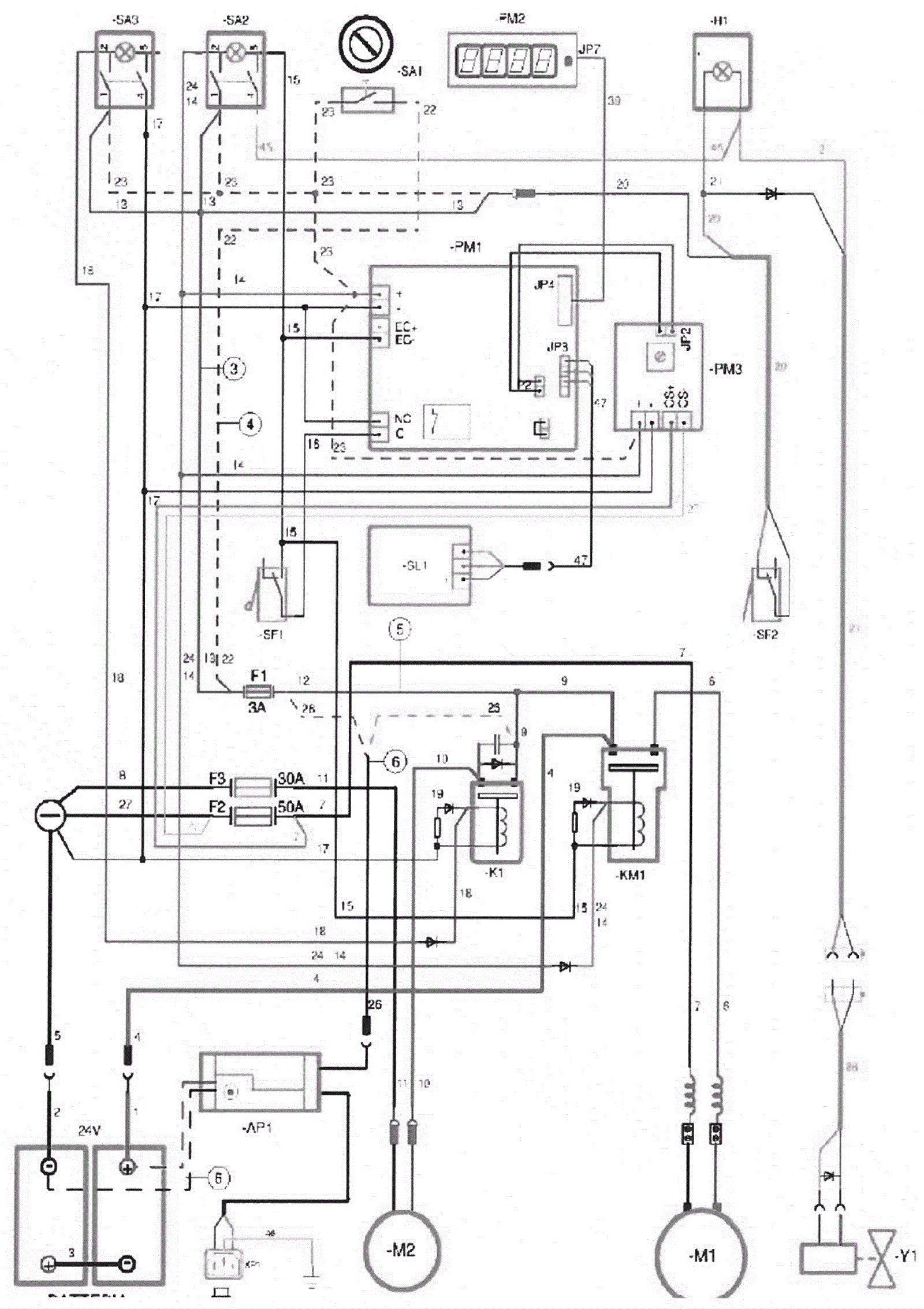
Wiring Diagram - Part 1