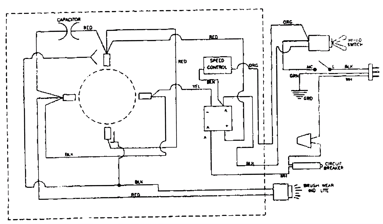
Wiring Diagram - Two Speed Motor
Click to enlarge