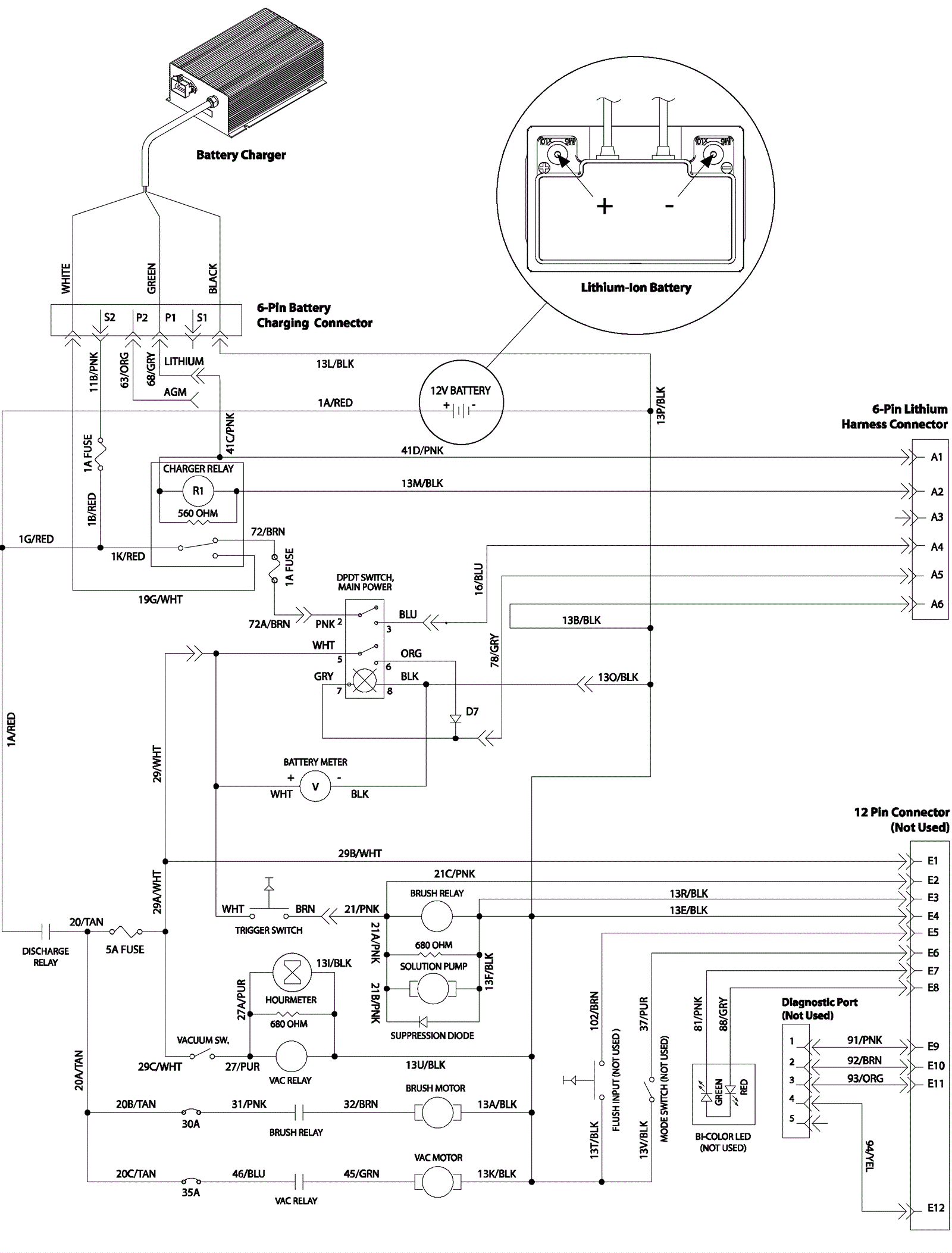
Electrical Diagram, Lithium Battery 1
Click to enlarge