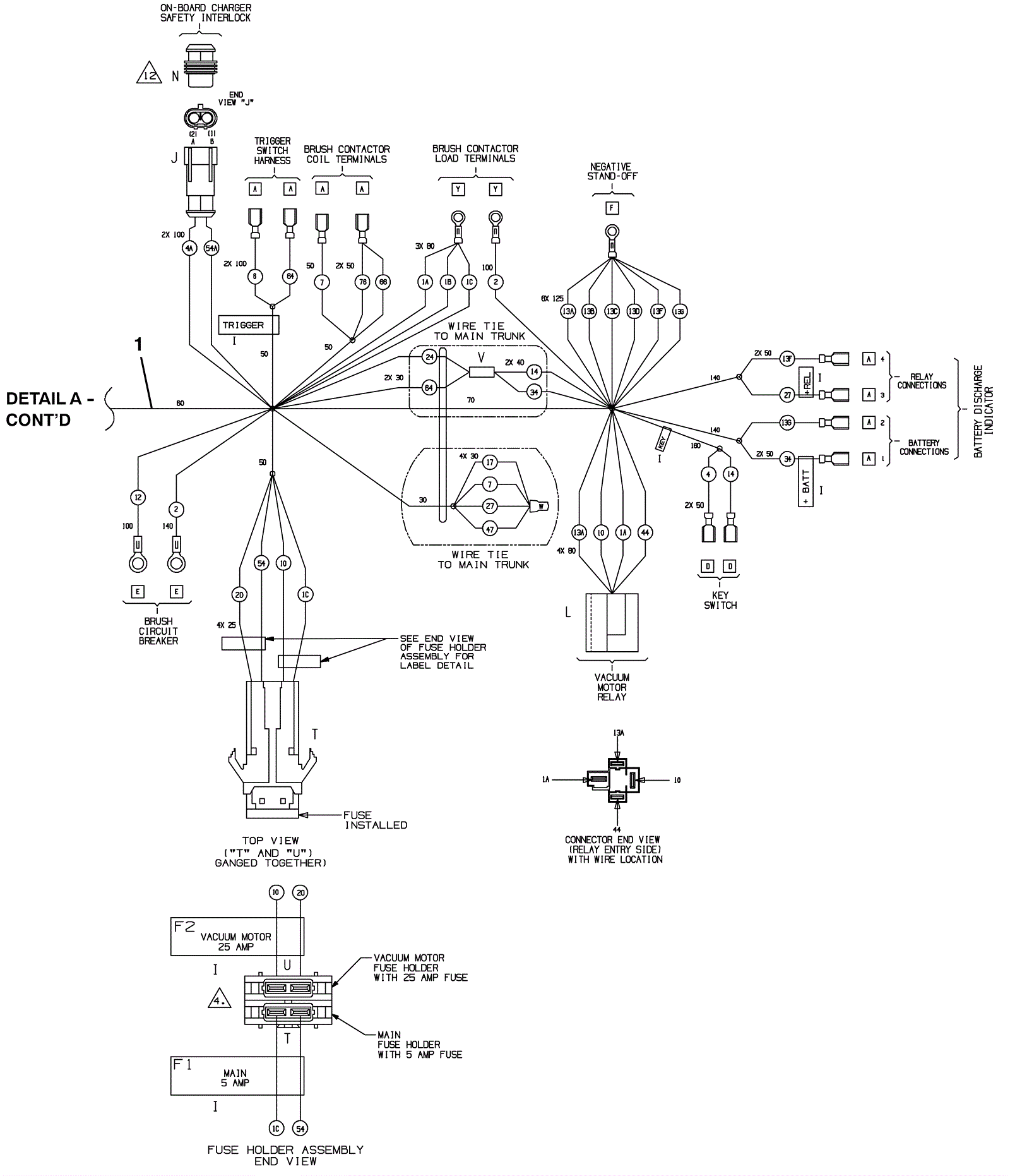
Wiring Harness 2
Click to enlarge
#
Part
Description
Price
Req
Notes
Availability
1
275-6492
Main wiring harness
$275.11
1
usually ships 1-5 days