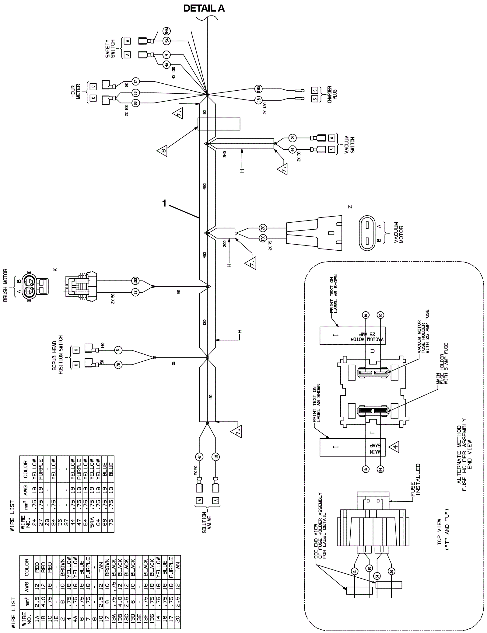
Wiring Harness 1
Click to enlarge