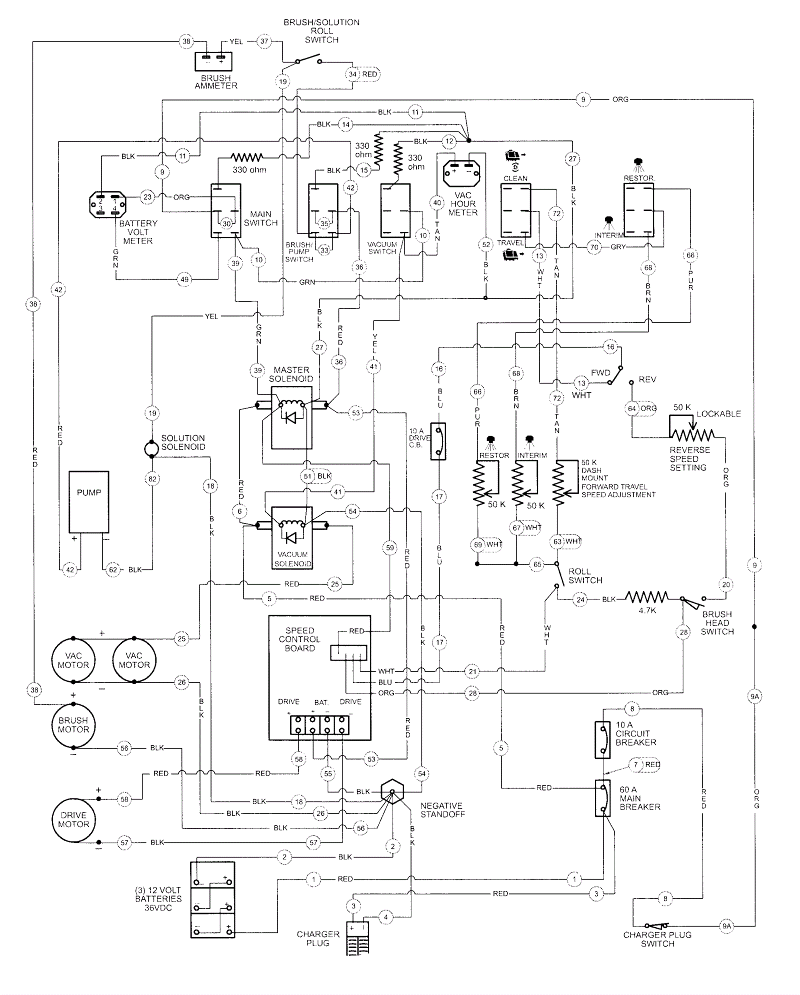
Wire Diagram
Click to enlarge