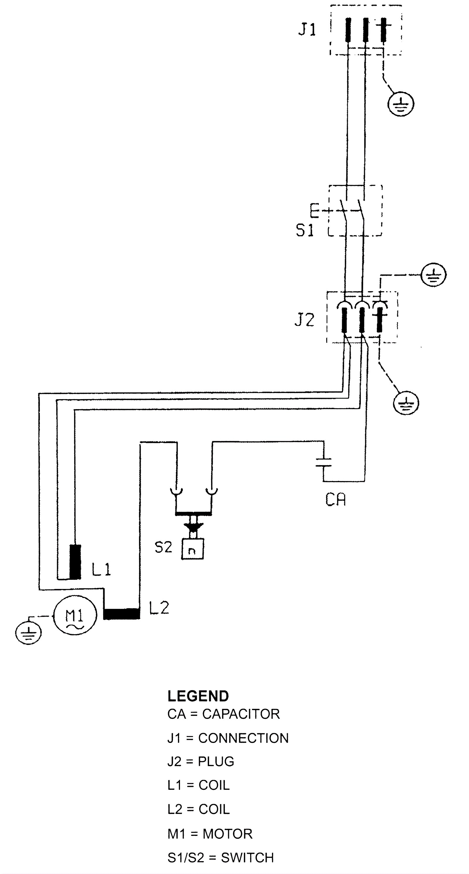
Electrical Diagrams 2100-120V Wiring Diagram
Click to enlarge