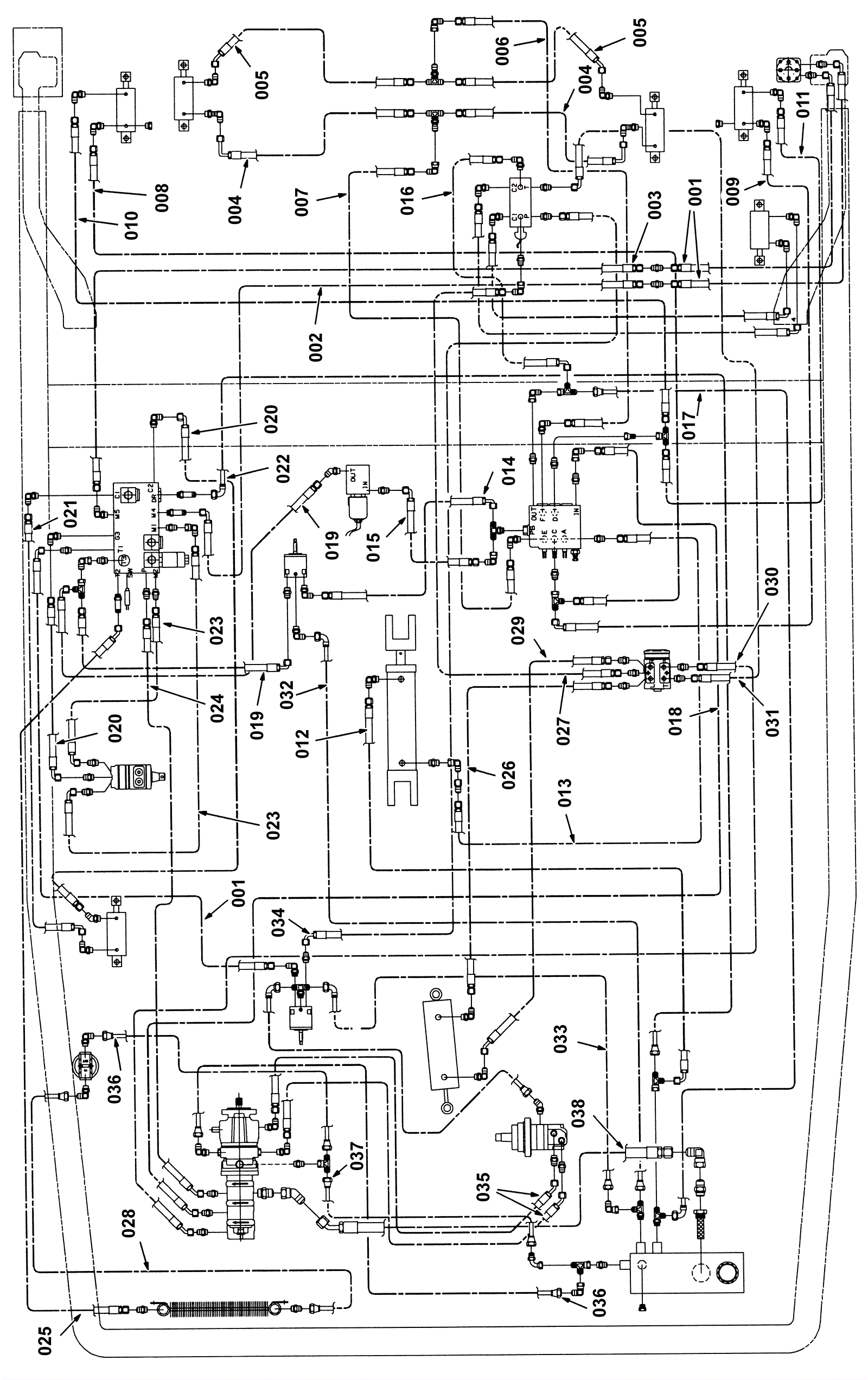
Hydraulic Hose Group 2
Click to enlarge