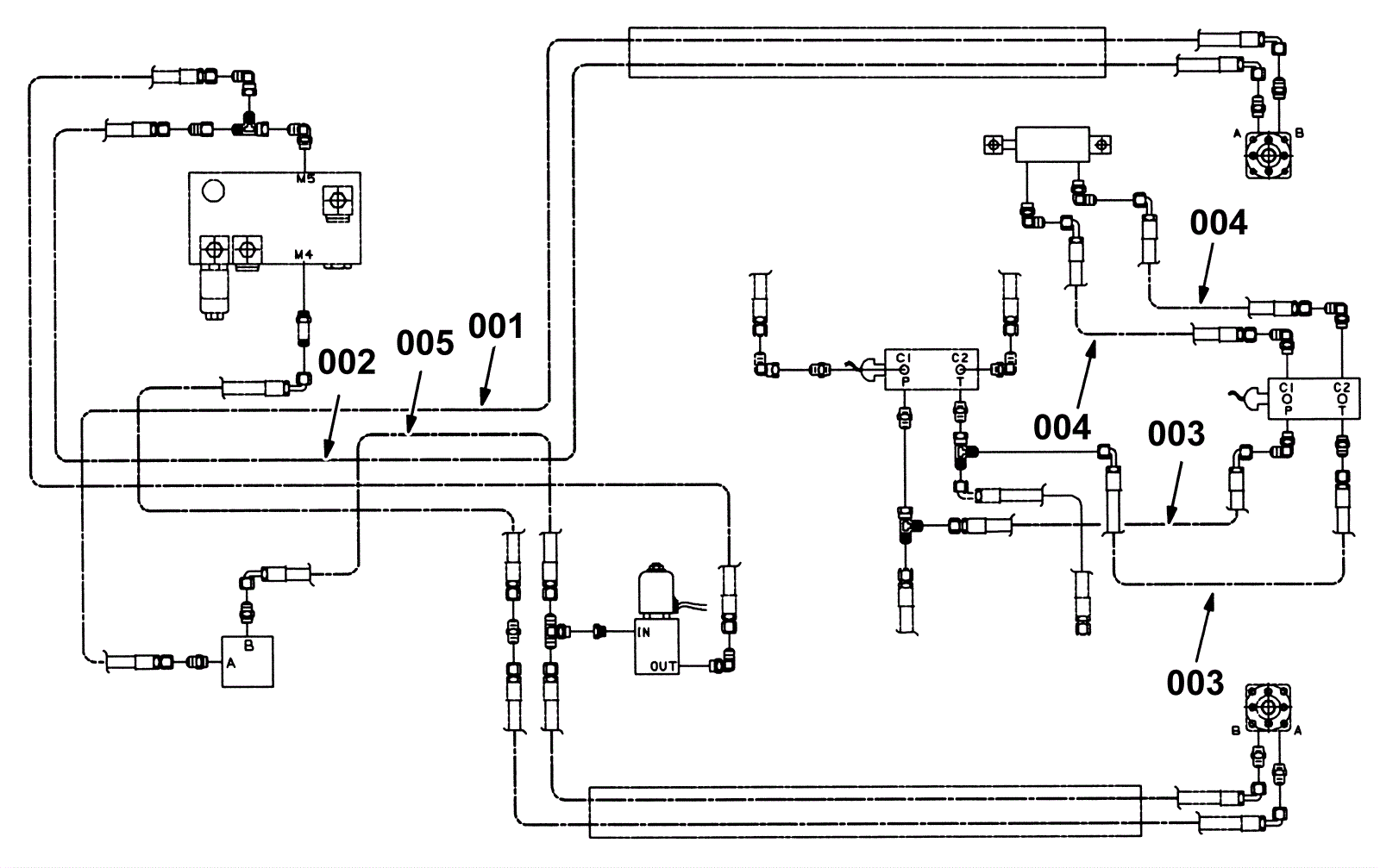
Side Brush Hydraulic Hose Group, L.H. (2)
Click to enlarge