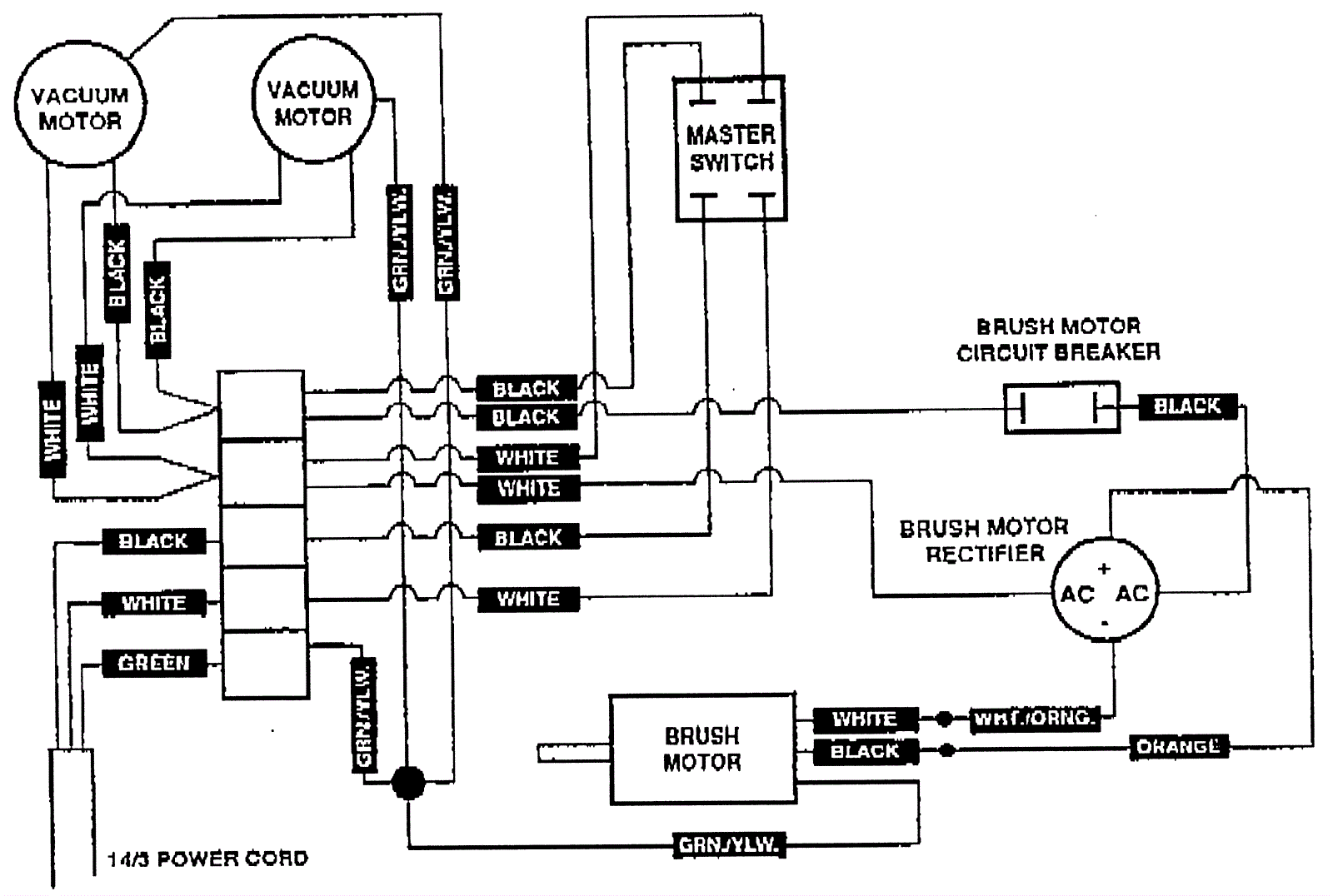
Electrical Assembly 2
Click to enlarge