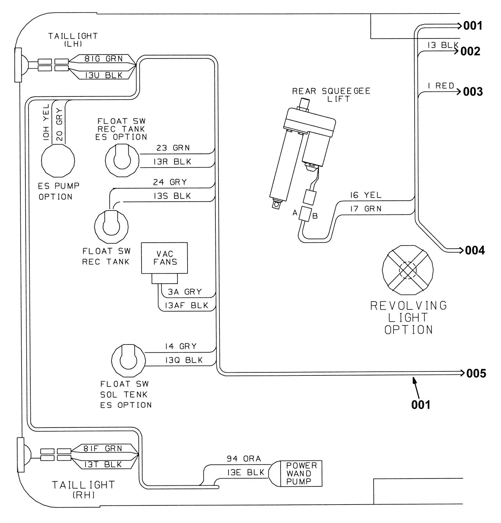
Wire Harnesses Group (008238-) 1
Click to enlarge