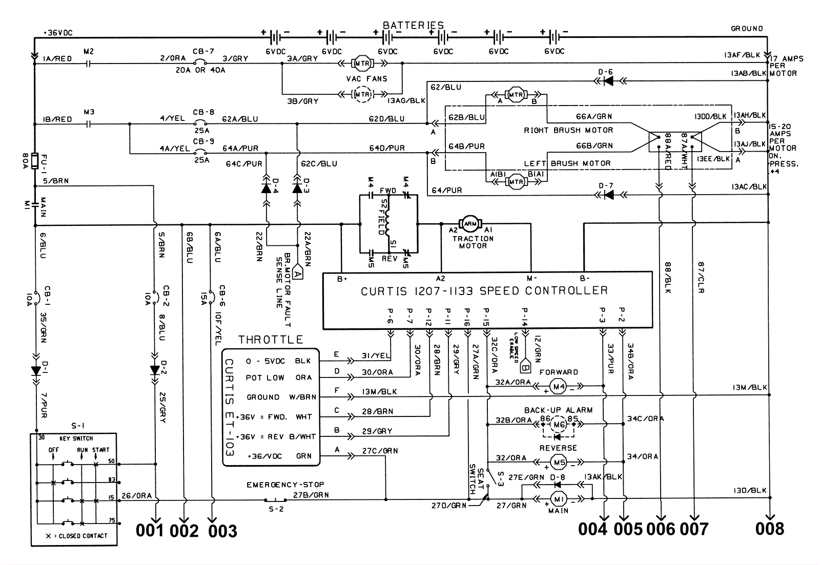
Electrical Schematic (000000-008237) 1
Click to enlarge