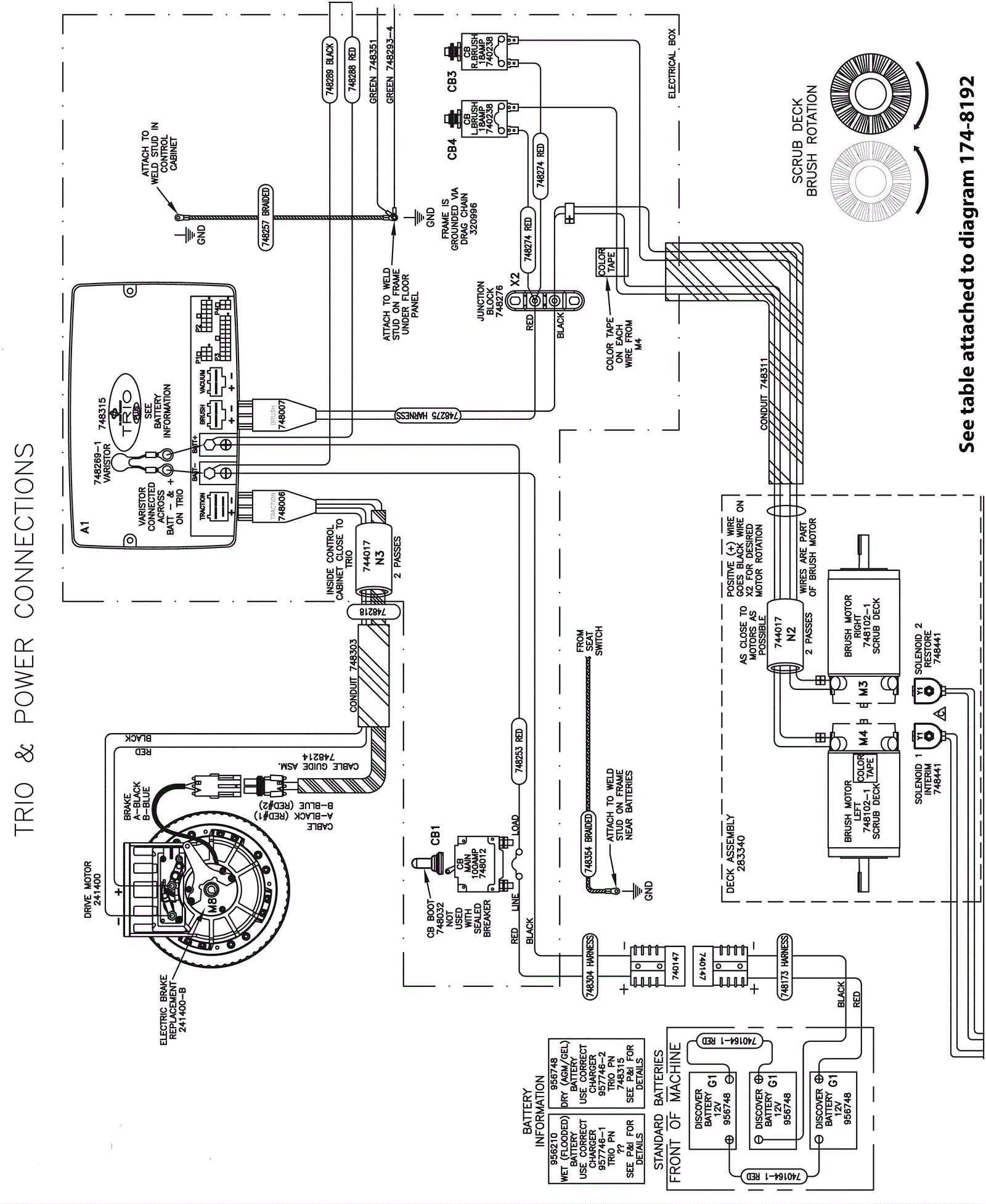
Wiring Diagram-1-Model 988732
Click to enlarge