| # | Part | Description | Price | Req | Notes | Availability |
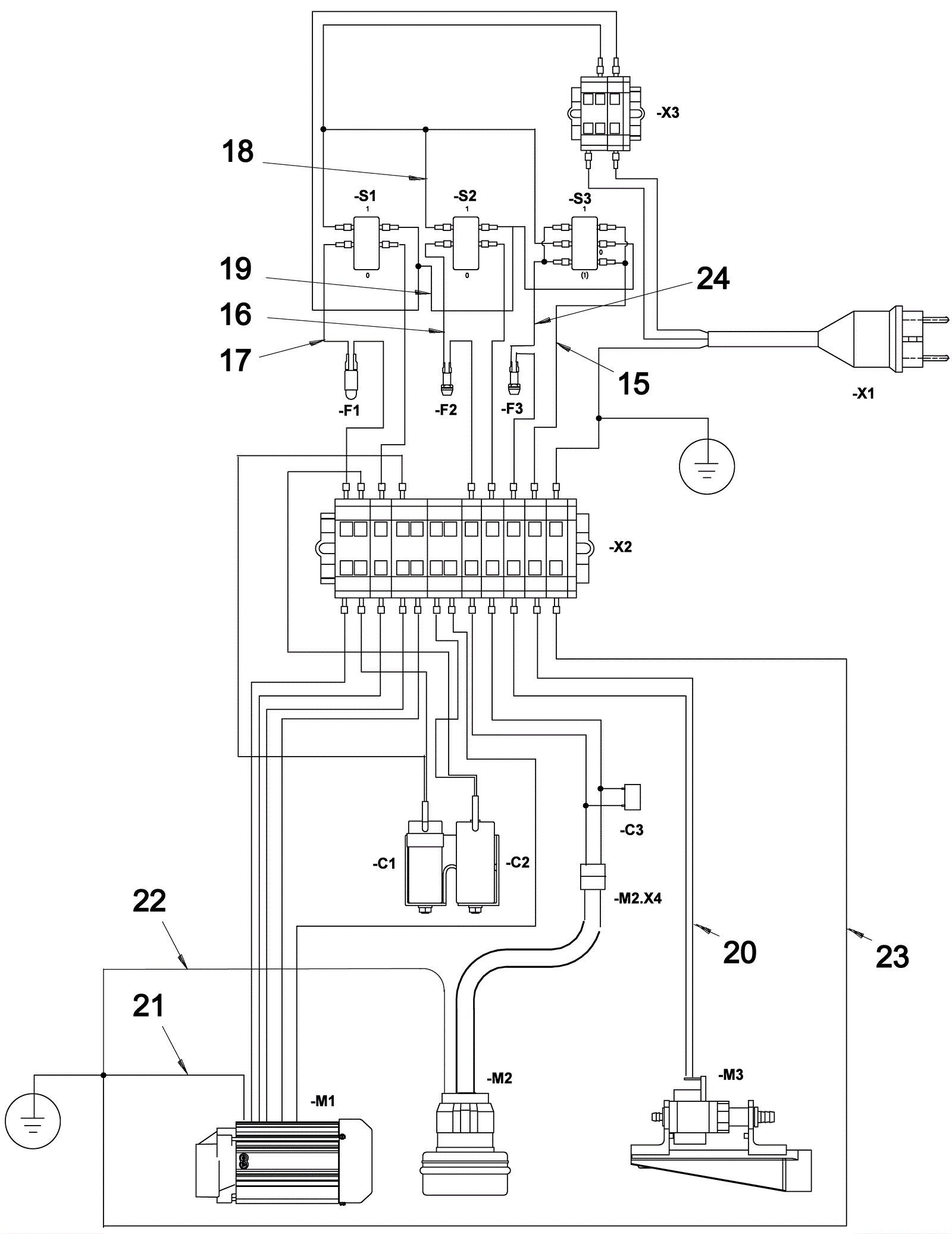
15 |
274-6555
|
ASSY-7 CORE CABLE |
$70.42
|
1 |
|
usually ships 1-5 days |
16 |
274-0573
|
WIRE ASSY-(S2 TO F2) |
$3.17
|
1 |
|
usually ships 9-13 days |
17 |
274-0667
|
WIRE ASSY-(S1 TO F1) |
$3.75
|
1 |
|
usually ships 1-5 days |
18 |
274-2080
|
WIRE ASSY-(X3 TO S1, S2 & S3 + VE) |
$7.36
|
1 |
|
usually ships 1-5 days |
19 |
274-2084
|
WIRE ASSY-(X3 TO S1, S2 & S3 - VE) |
$7.64
|
1 |
|
usually ships 9-13 days |
20 |
174-9123
|
2 core cable assembly (pump) |
$9.64
|
1 |
|
usually ships 1-5 days |
21 |
274-0717
|
ASSY-EARTH CABLE (BM) |
$3.83
|
1 |
|
usually ships 1-5 days |
22 |
174-9124
|
Cable assembly (vacuum motor) |
$3.64
|
1 |
|
usually ships 1-5 days |
23 |
274-0199
|
ASSY-EARTH CABLE (CONNECTOR) |
$2.78
|
1 |
|
usually ships 1-5 days |
24 |
274-1687
|
WIRE ASSY-(S2, S3 TO F3) |
$5.03
|
1 |
|
usually ships 1-5 days |