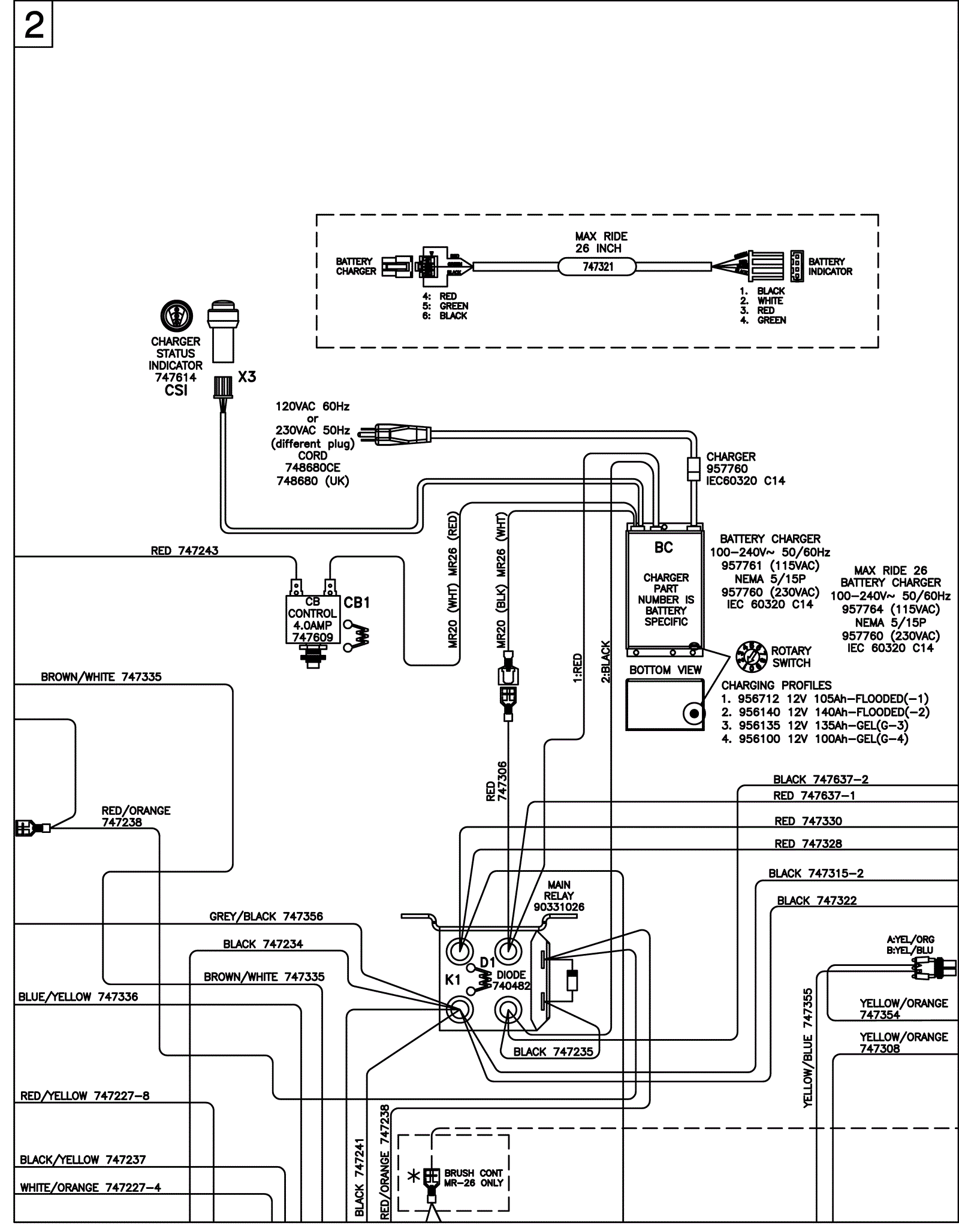
Wiring Diagram - Sport 2
Click to enlarge