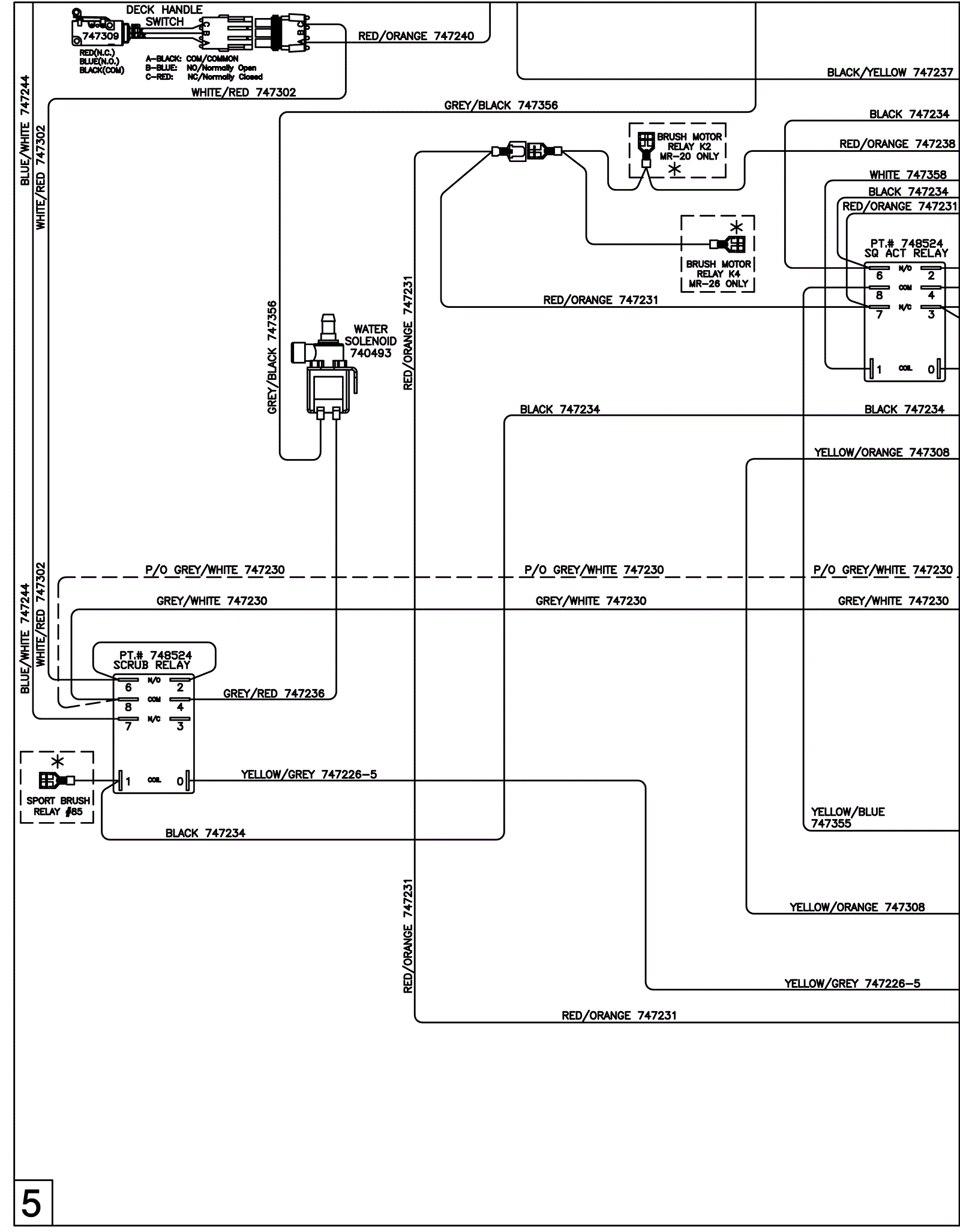
Wiring Diagram - ECO 5
Click to enlarge