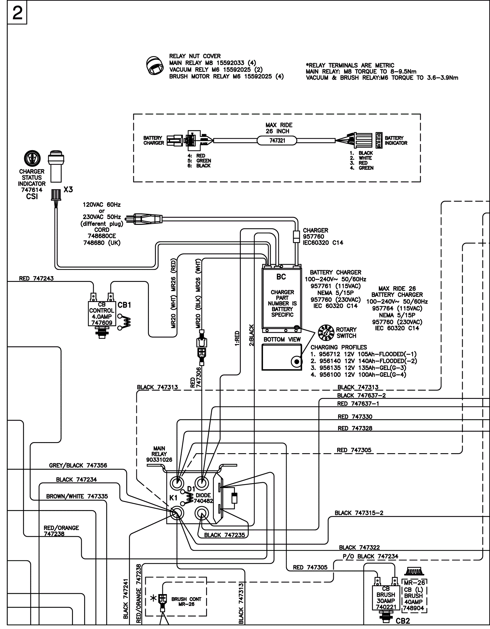
Wiring Diagram - ECO 2
Click to enlarge