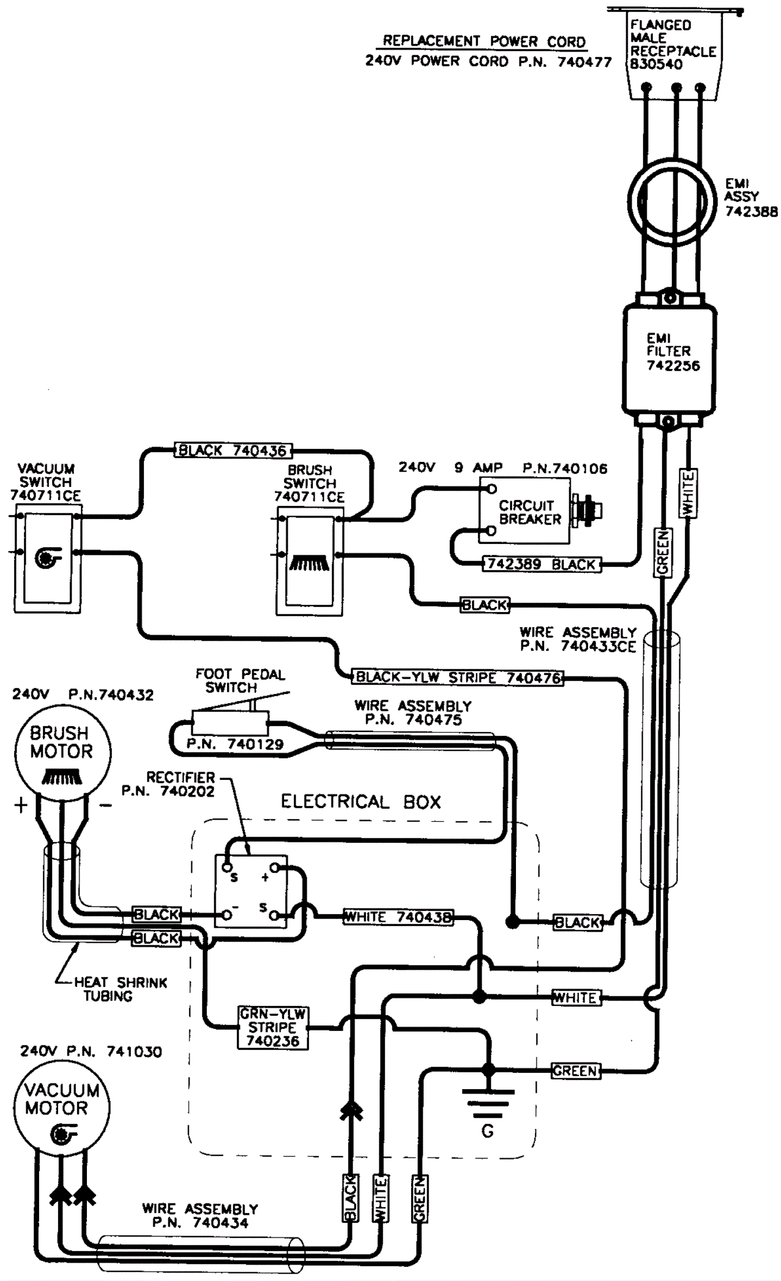
Wiring Diagram - Electric - 230V CE
Click to enlarge