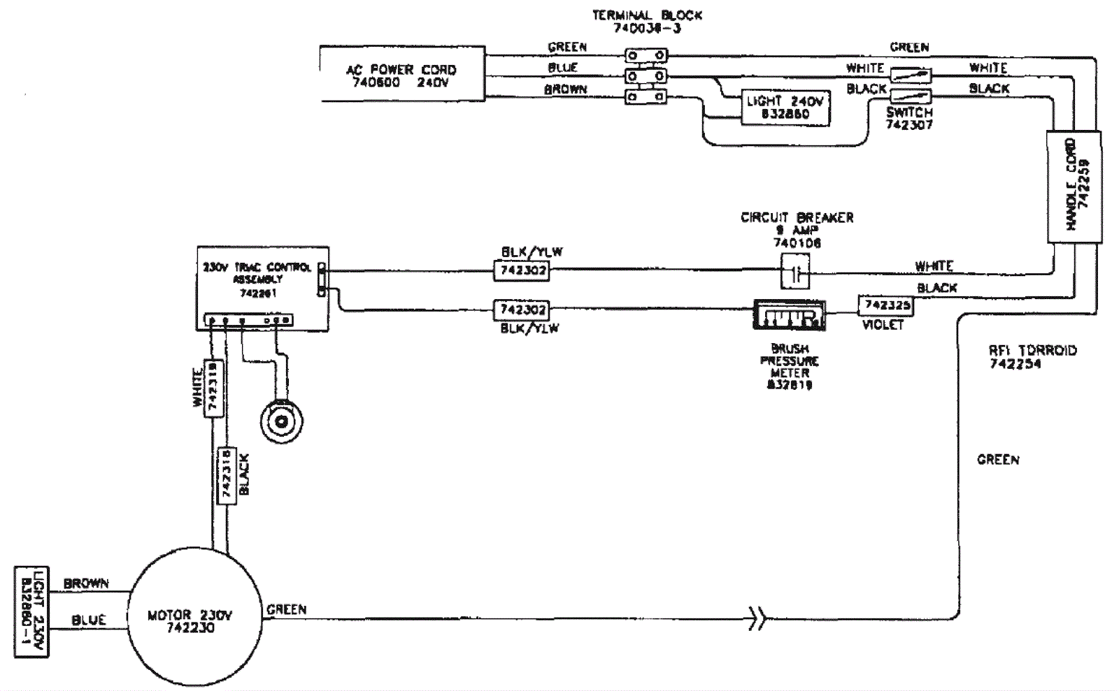
Wiring Diagram 230V Variable Speed
Click to enlarge