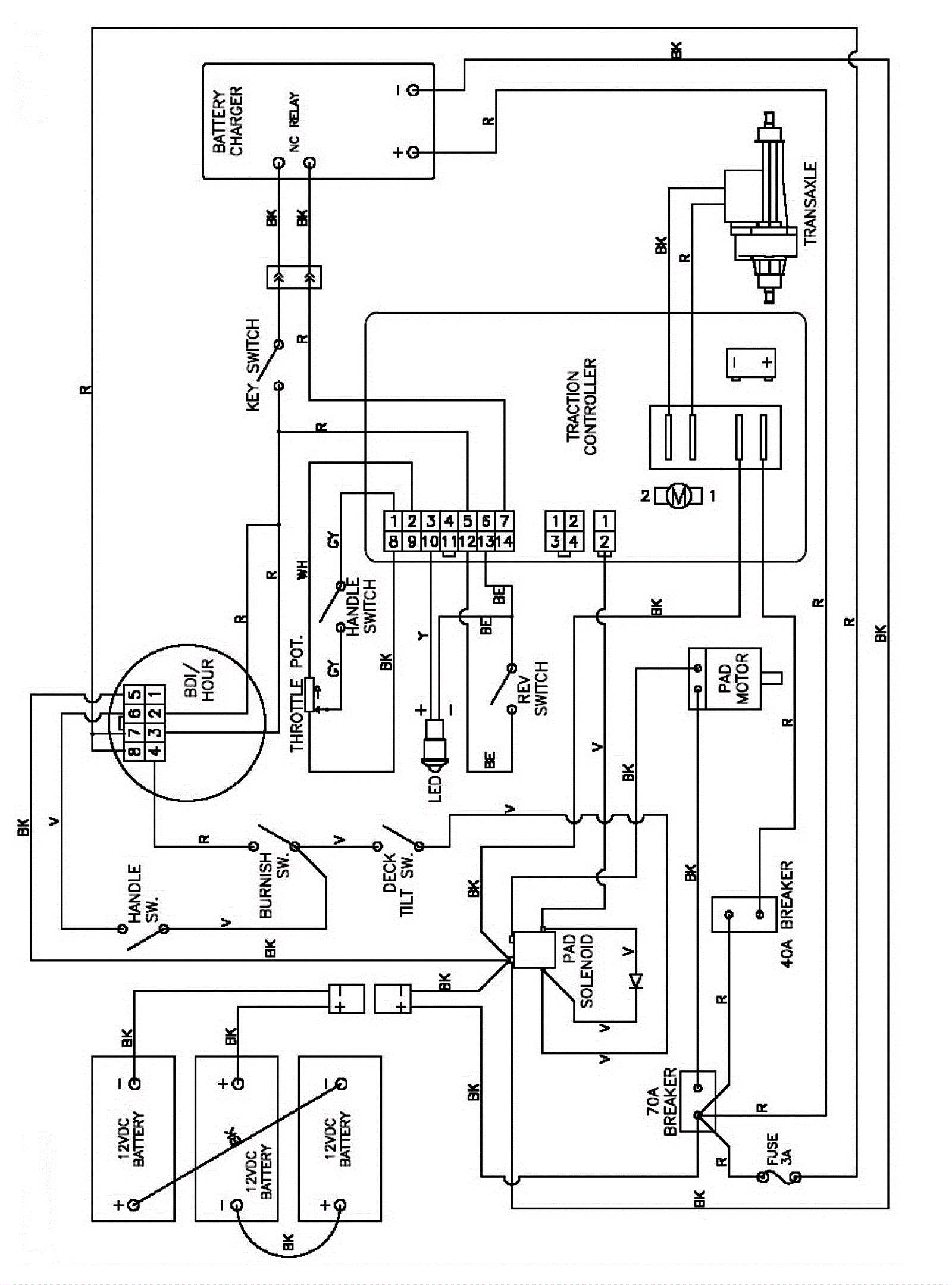
Wiring Diagram Assembly
Click to enlarge