| # | Part | Description | Price | Req | Notes | Availability |
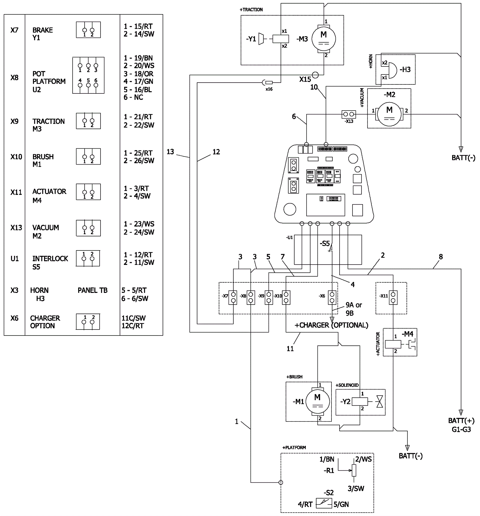
1 |
273-6671
|
Operator platform harness |
$118.88
|
1 |
|
usually ships 11-15 days |
2 |
273-6673
|
Main actuator harness |
$85.92
|
1 |
|
usually ships 1-5 days |
3 |
173-7300
|
Main potentiometer and brake harness |
$209.51
|
1 |
|
ships same day |
4 |
173-7301
|
Main charger harness |
$145.95
|
|
|
usually ships 11-15 days |
5 |
173-7302
|
Main traction harness |
$111.82
|
1 |
|
usually ships 11-15 days |
6 |
173-7303
|
Main vacuum harness |
$72.97
|
1 |
|
usually ships 11-15 days |
7 |
173-7304
|
Main brush harness |
$97.11
|
1 |
|
usually ships 1-5 days |
8 |
173-7305
|
Main power harness |
$209.51
|
1 |
|
usually ships 11-15 days |
9a |
173-7307
|
Charger inhibit jumper |
$32.60
|
1 |
|
usually ships 11-15 days |
9b |
273-7098
|
Charger jumper harness |
$112.41
|
1 |
(optional onboard charger) |
usually ships 11-15 days |
10 |
173-7306
|
Main horn harness |
$53.56
|
1 |
|
usually ships 1-5 days |
11 |
273-7099
|
Roller brush harness |
$33.31
|
1 |
(cylindrical only) |
usually ships 1-5 days |
12 |
273-6684
|
Lower brake harness |
$71.21
|
1 |
|
usually ships 11-15 days |
13 |
273-6685
|
Lower traction harness |
$88.28
|
1 |
|
usually ships 11-15 days |