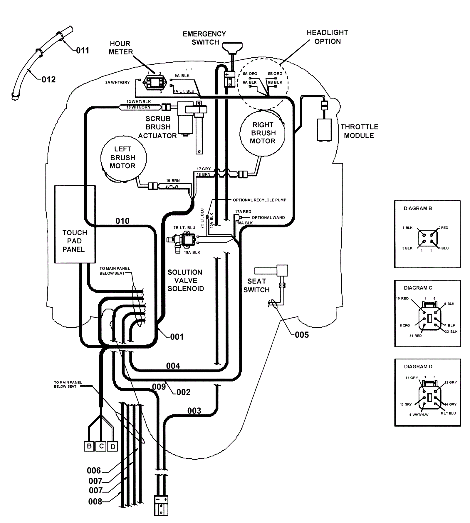
Front Main Throttle Harness-Front End Assembly
Click to enlarge