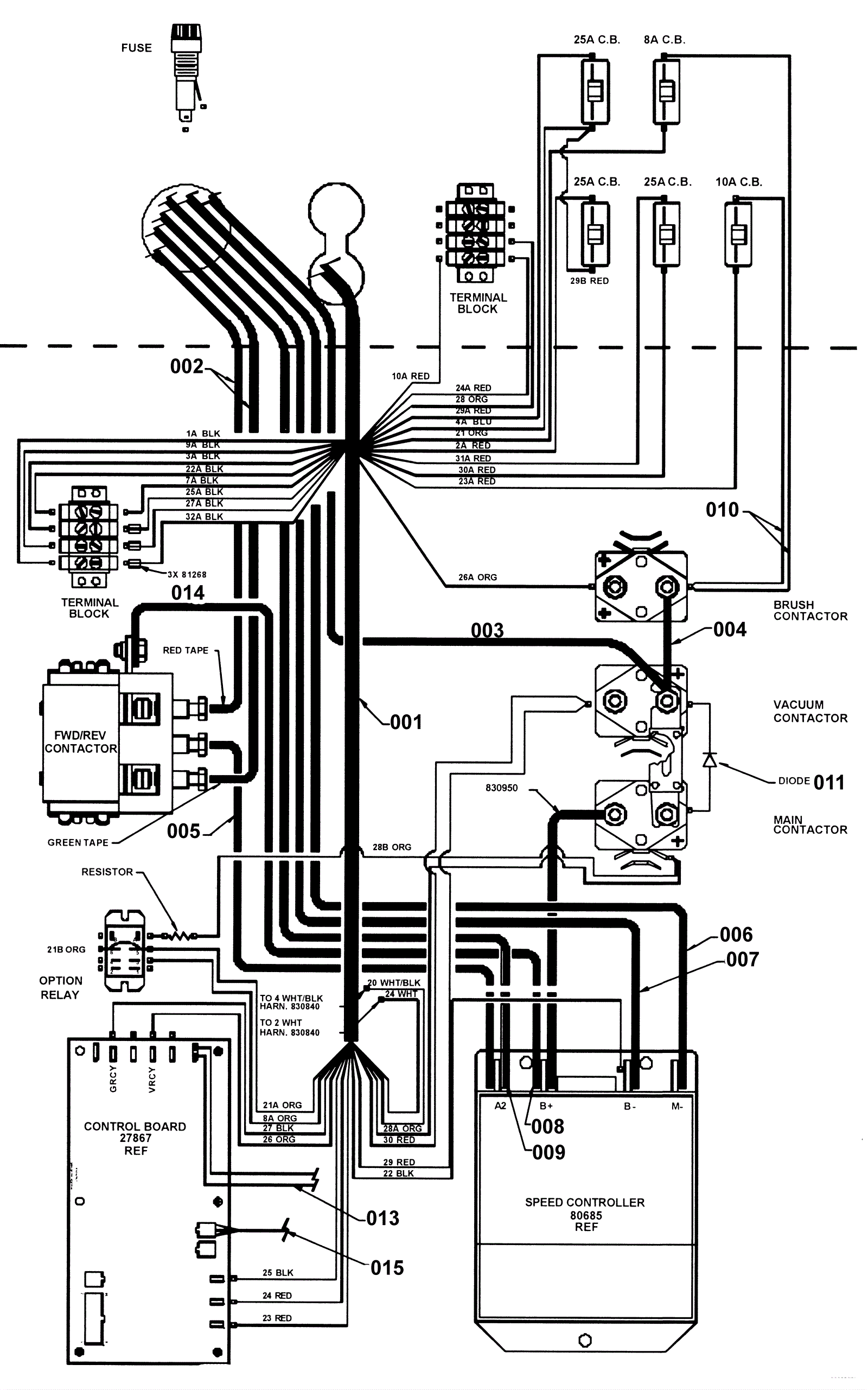
Front Main Harness Wiring Assembly
Click to enlarge