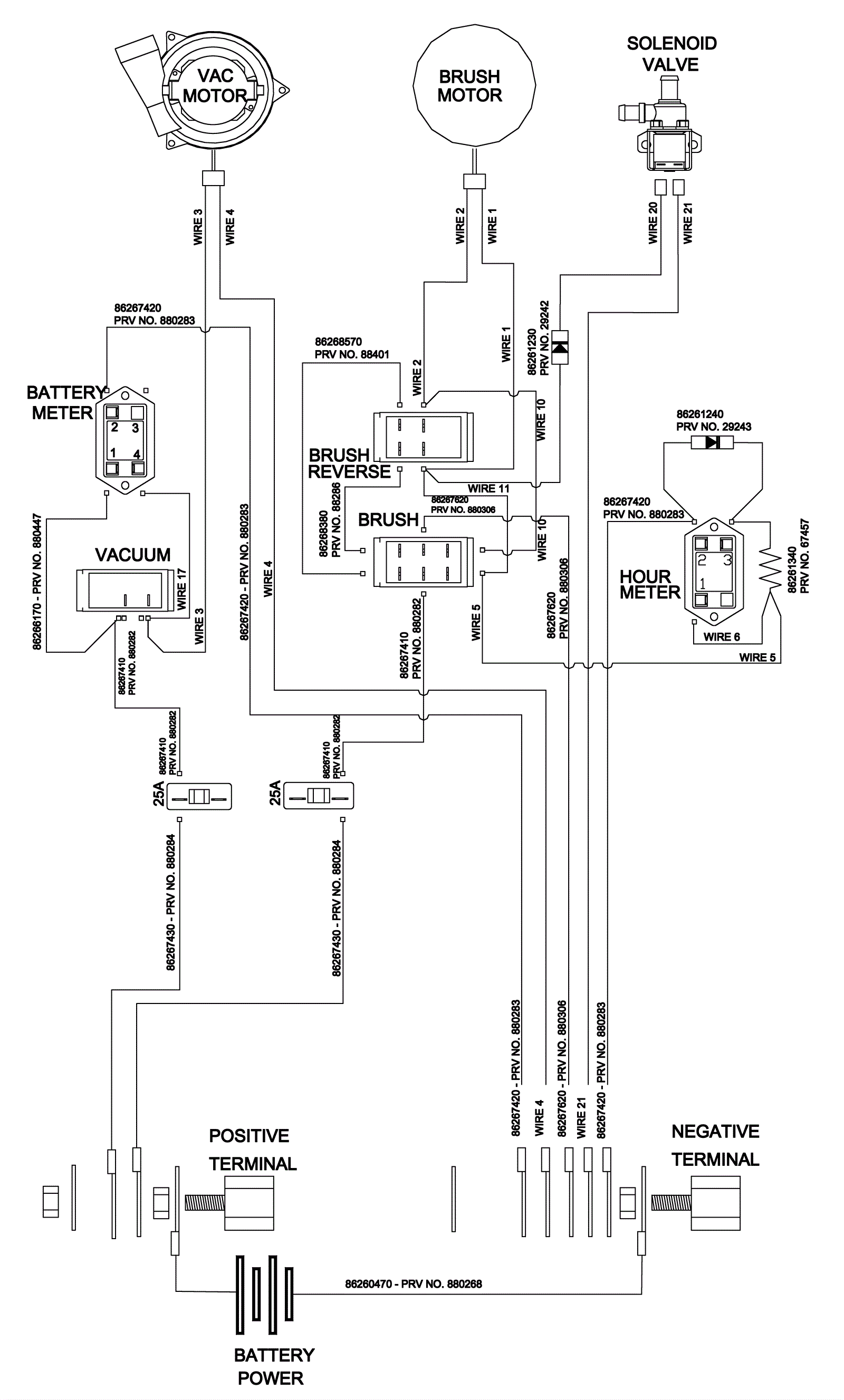
Schematic Wiring Diagram - QSC172
Click to enlarge