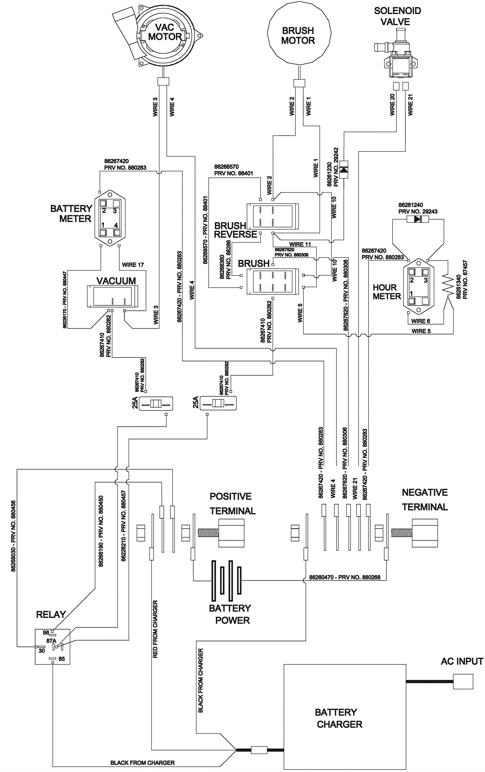
Schematic Wiring Diagram - All models except QSC172 and SCHC172
Click to enlarge