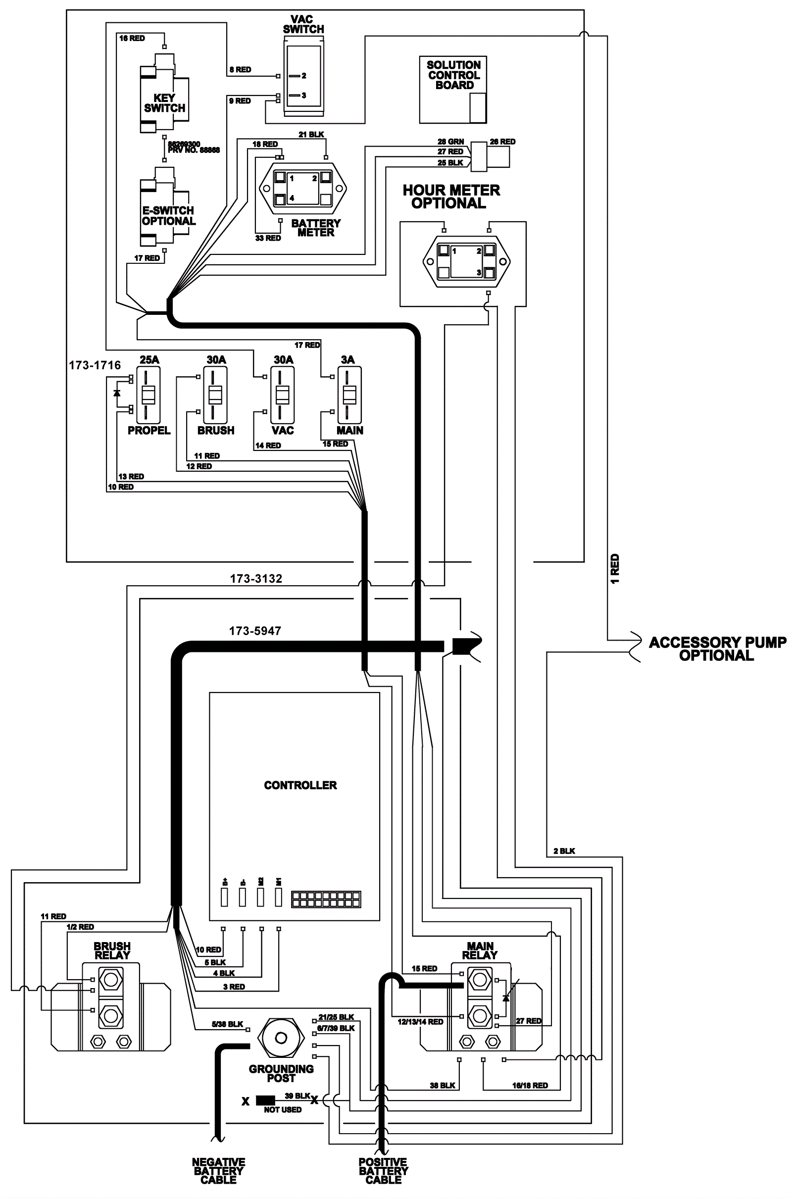
Control Panel Wiring Diagram 2 - Traction
Click to enlarge