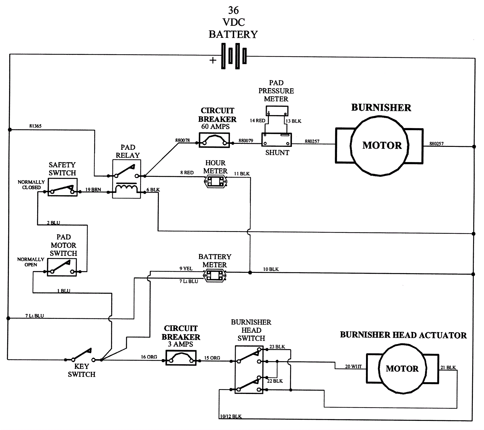
Electrical Diagram - Non-Traction-2
Click to enlarge