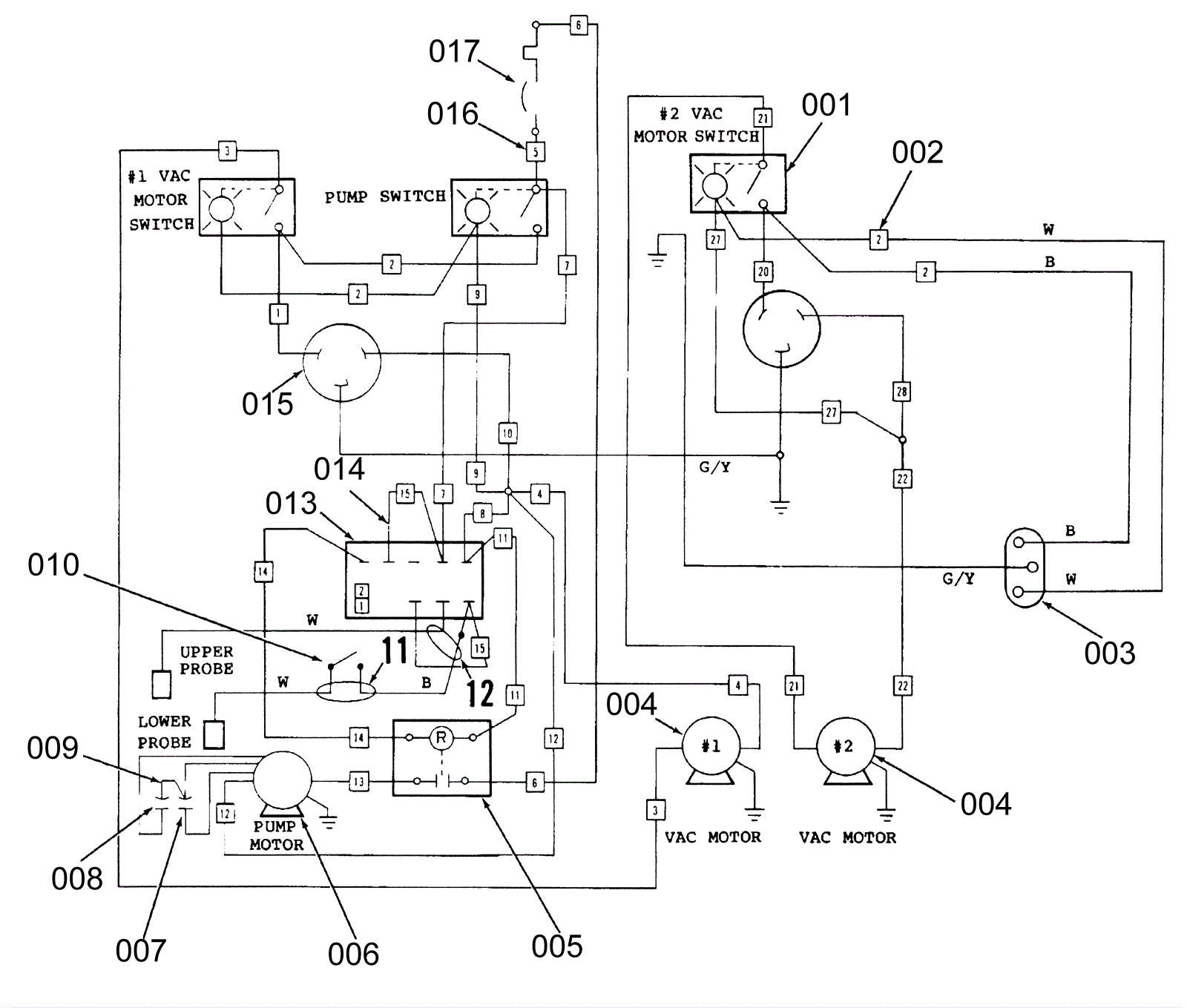
Wiring Diagram A20A
Click to enlarge