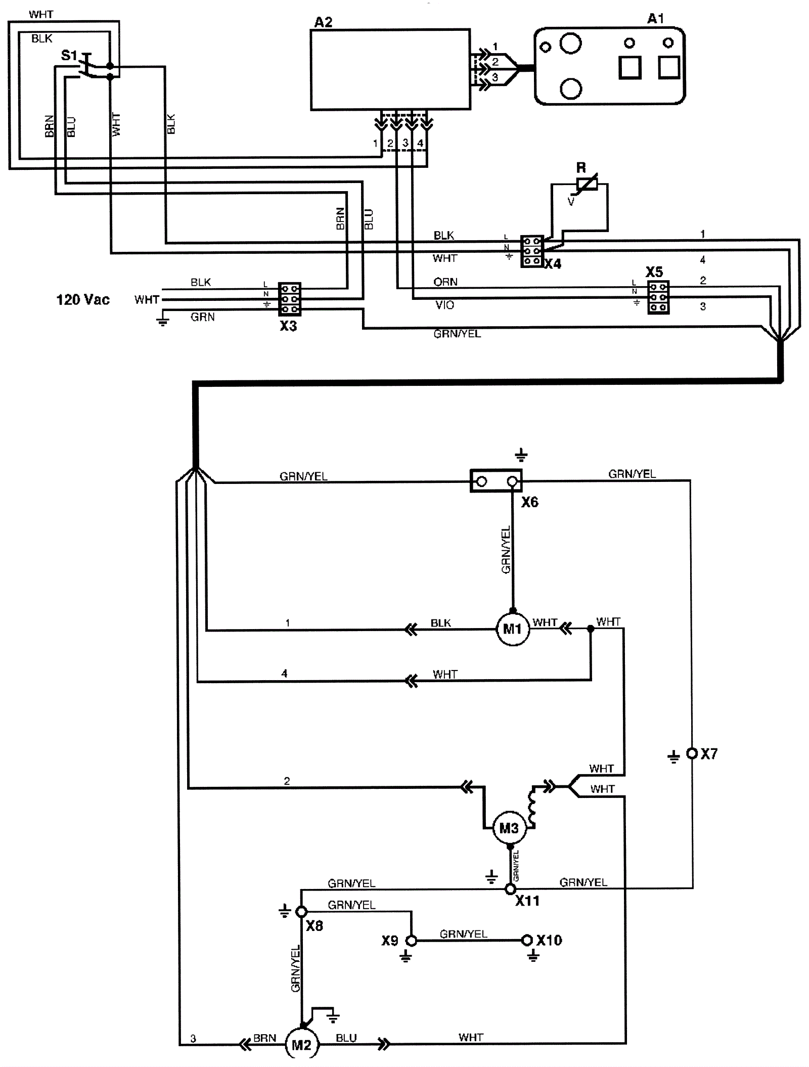
120V Harness - before SN1090269
Click to enlarge