| # | Part | Description | Price | Req | Notes | Availability |
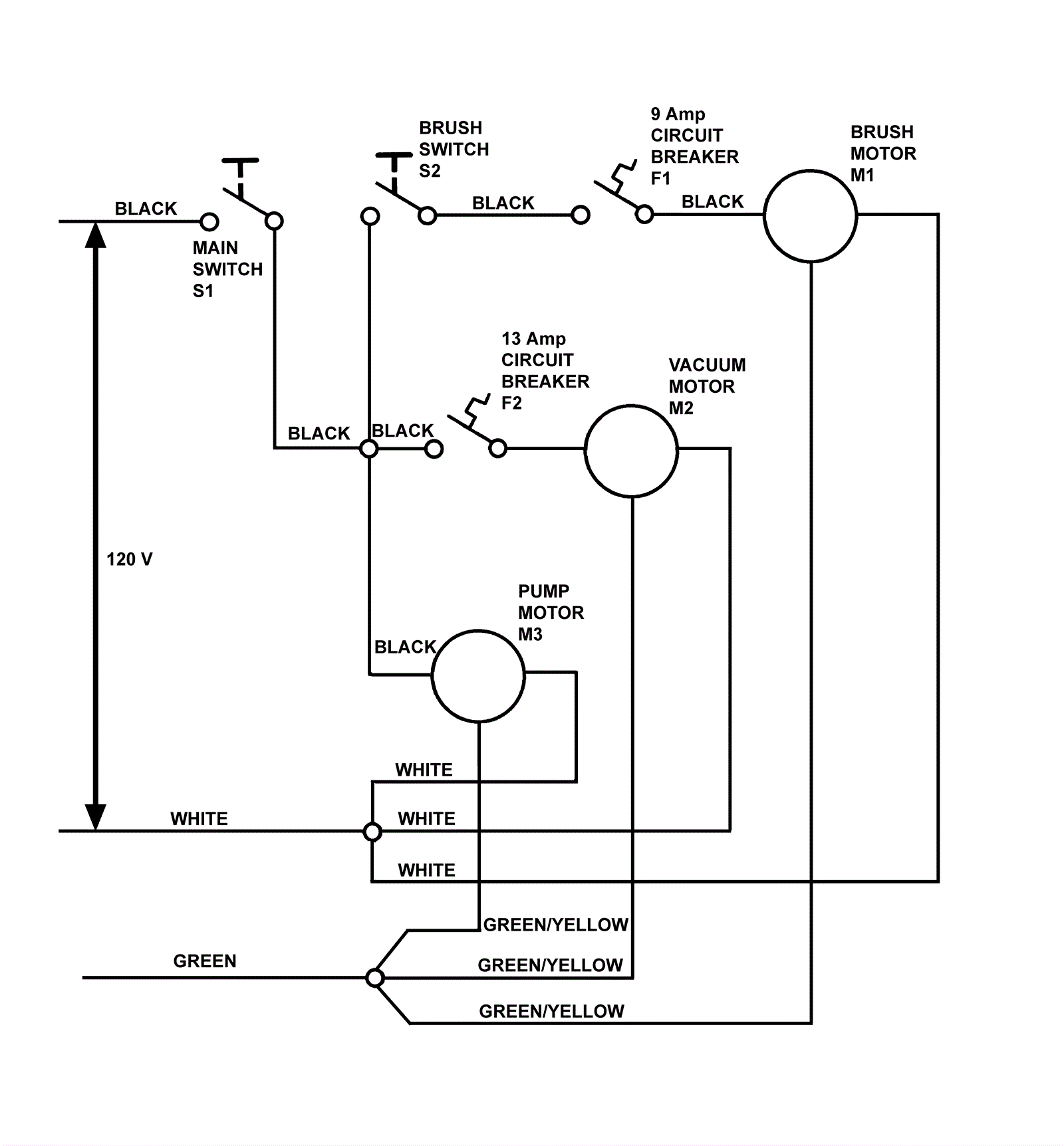
0F1 |
172-4010
|
Circuit breaker 9amp |
$108.64
|
1 |
|
usually ships 1-5 days |
0F2 |
172-4020
|
13 amp circuit breaker (OBSOLETE) |
$57.31
|
1 |
|
usually ships 1-5 days |
0M1 |
N/A
|
Not available |
Call for price
|
1 |
(Brush motor) |
usually ships 3-26 days |
0M2a |
991-1204
|
120V 3 stage vacuum motor tangential with snout |
$231.61
|
1 |
|
usually ships 18-24 days |
0M2b |
991-1204
|
120V 3 stage vacuum motor tangential with snout |
$231.61
|
1 |
This has 15% less suction than the OEM part. |
usually ships 18-24 days |
0M3 |
172-4057
|
Pump motor |
$576.50
|
1 |
|
usually ships 13-18 days |
0S1 |
172-4013
|
Rocker switch |
$67.56
|
1 |
|
usually ships 13-18 days |
0S2 |
172-4013
|
Rocker switch |
$67.56
|
1 |
|
usually ships 13-18 days |
N/S |
172-4012
|
Terminal block |
$9.70
|
1 |
|
usually ships 13-18 days |