| # | Part | Description | Price | Req | Notes | Availability |
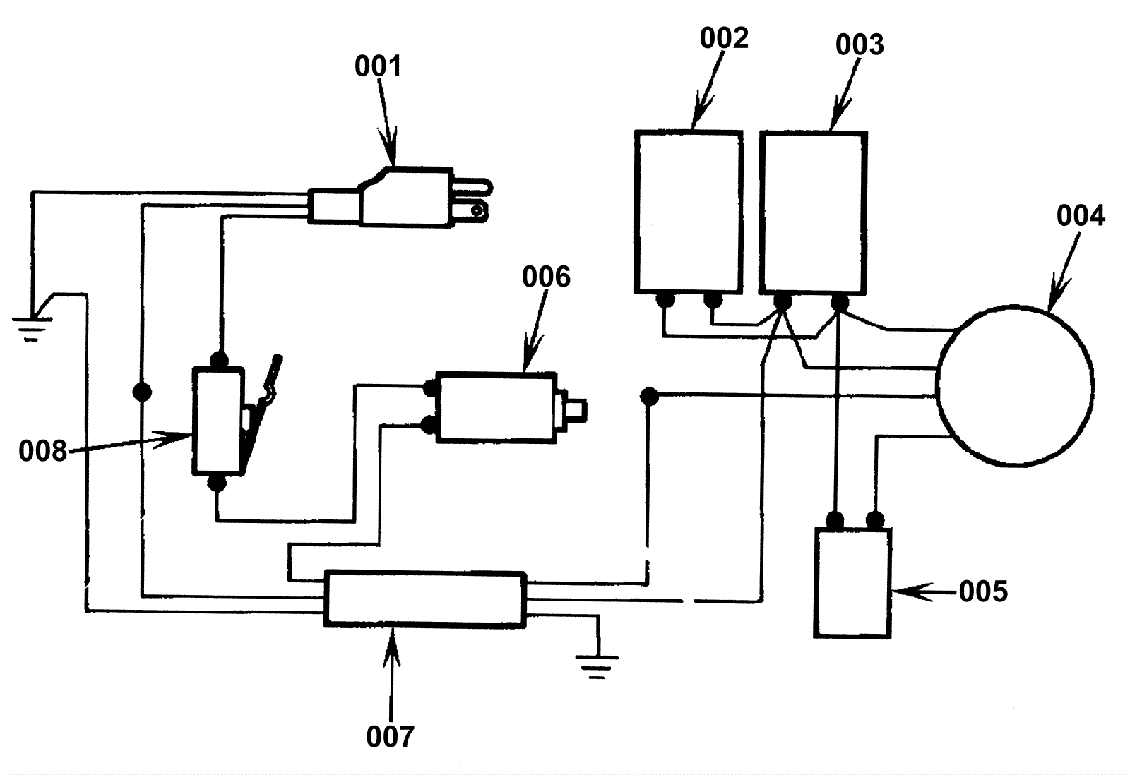
001a |
172-4533
|
14/3 power cord 50 foot |
$233.93
|
1 |
|
usually ships 13-18 days |
001b |
991-5005
|
14/3 replacement power cord 50 foot (yellow) |
$108.51
|
1 |
(NON-OEM) |
ships same day |
002 |
N/A
|
Not available |
Call for price
|
1 |
(Capacitor) |
usually ships 3-26 days |
003 |
172-3023
|
Capacitor 115v (OBSOLETE) |
$130.68
|
1 |
|
usually ships 1-5 days |
004 |
172-3004
|
Motor 115V (OBSOLETE) |
$670.45
|
1 |
|
usually ships 13-18 days |
006a |
172-9572
|
15amp circuit breaker |
$80.75
|
1 |
|
usually ships 13-18 days |
006b |
991-8539
|
15amp circuit breaker |
$7.74
|
1 |
(NON-OEM) |
usually ships 10-14 days |
007 |
172-3037
|
Cord assembly 115V (OBSOLETE) |
$51.29
|
1 |
|
usually ships 13-18 days |
008 |
172-0270
|
Snap switch (OBSOLETE) |
$47.30
|
1 |
|
usually ships 13-18 days |