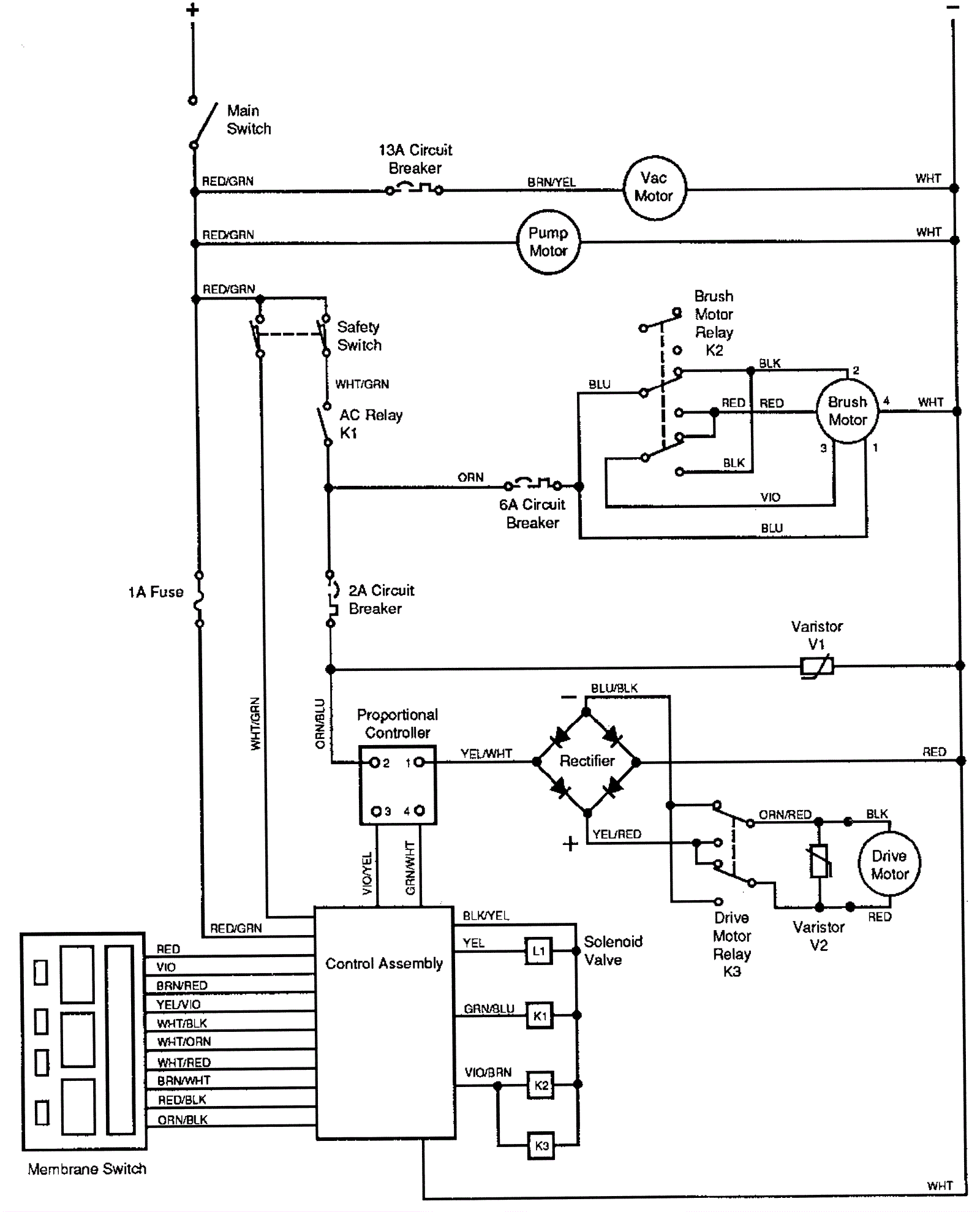
Wiring Diagram After SN 521546
Click to enlarge