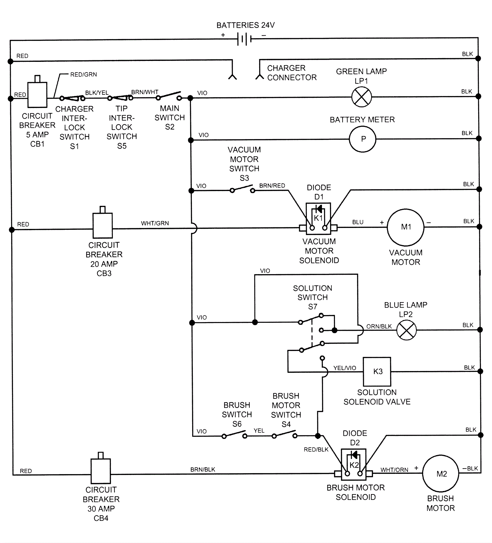
Wiring Diagram After SN 551220
Click to enlarge