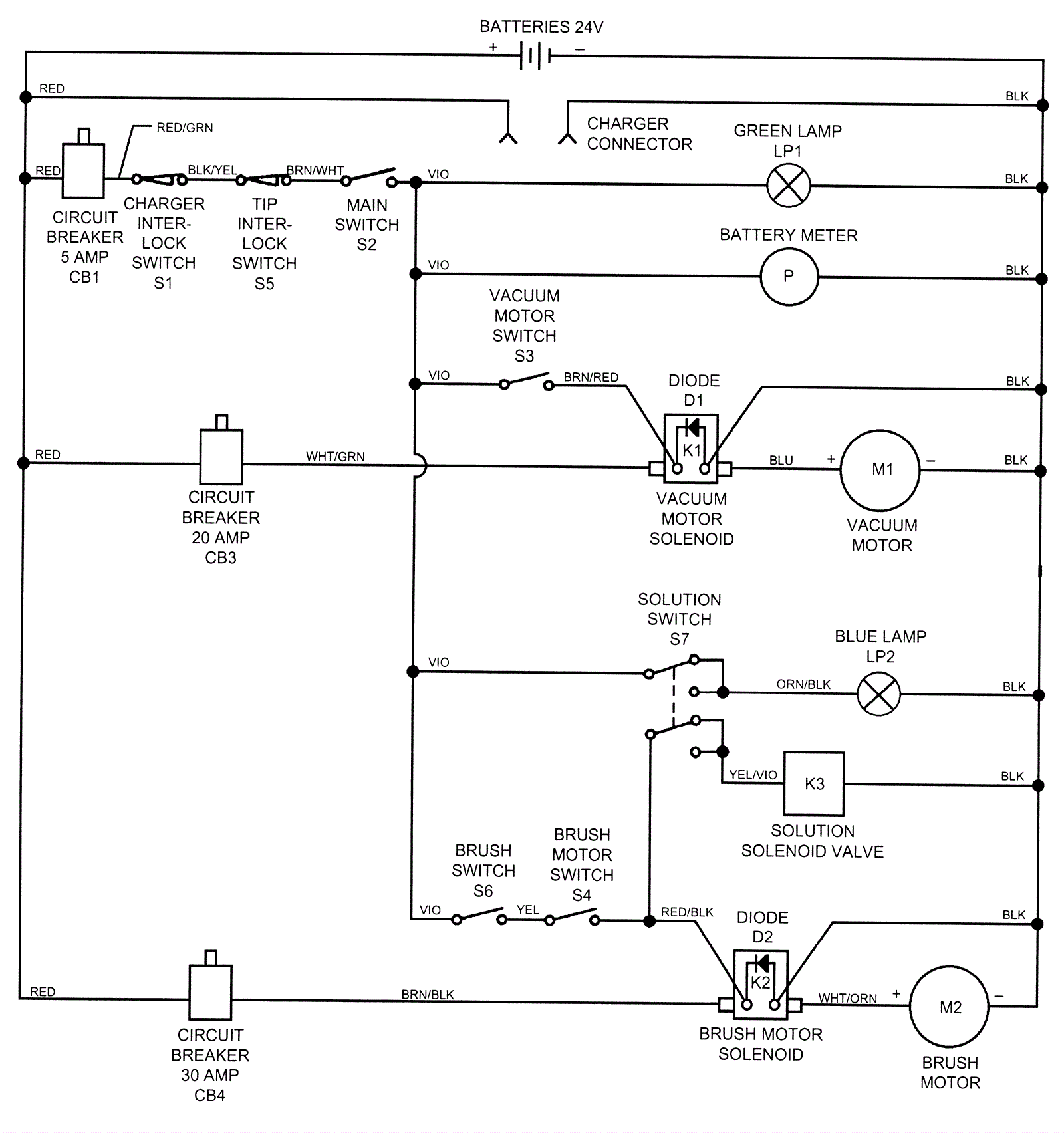
Wiring Diagram Before SN 551221
Click to enlarge