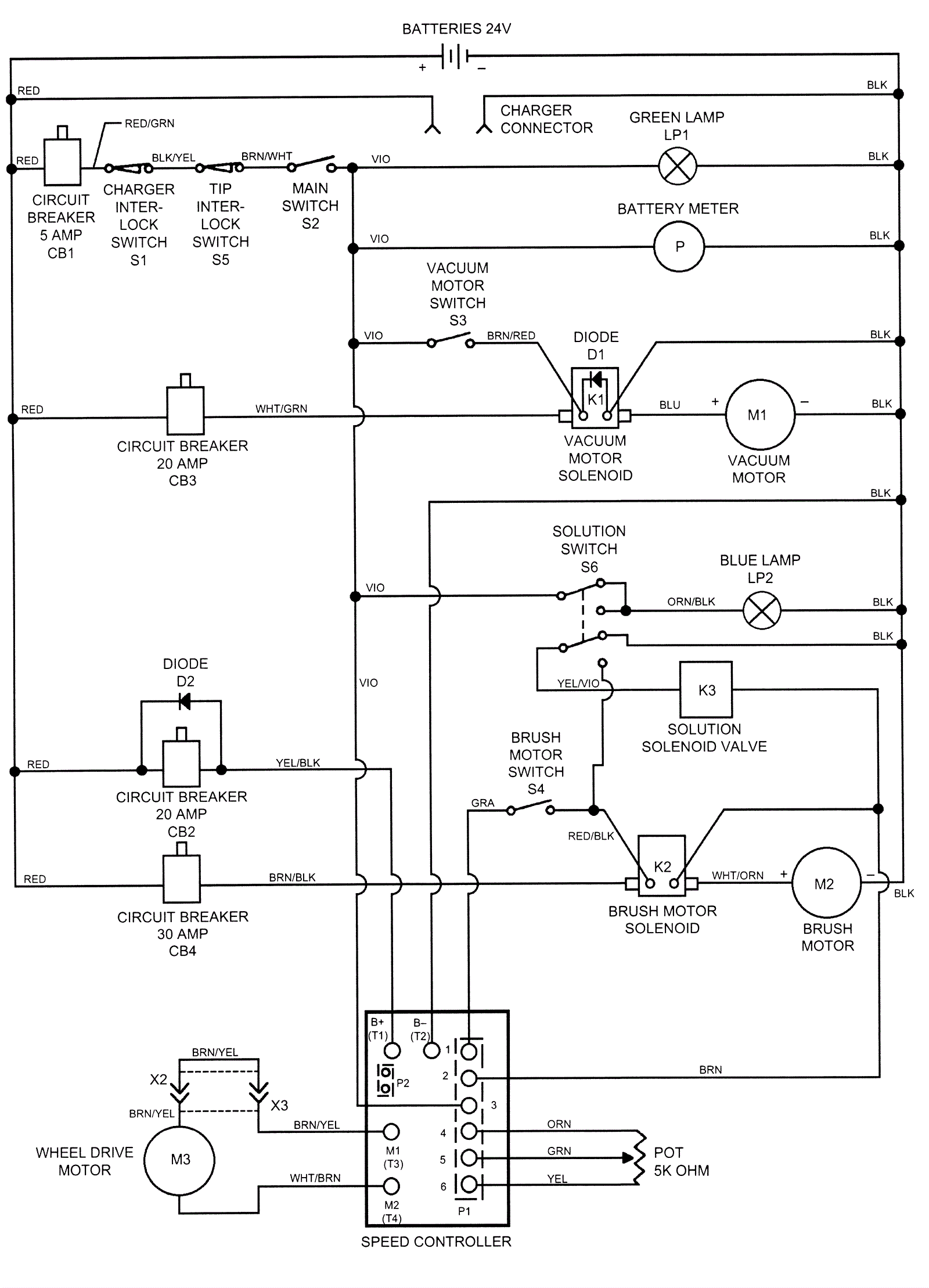
Wiring Diagram After SN 546360
Click to enlarge