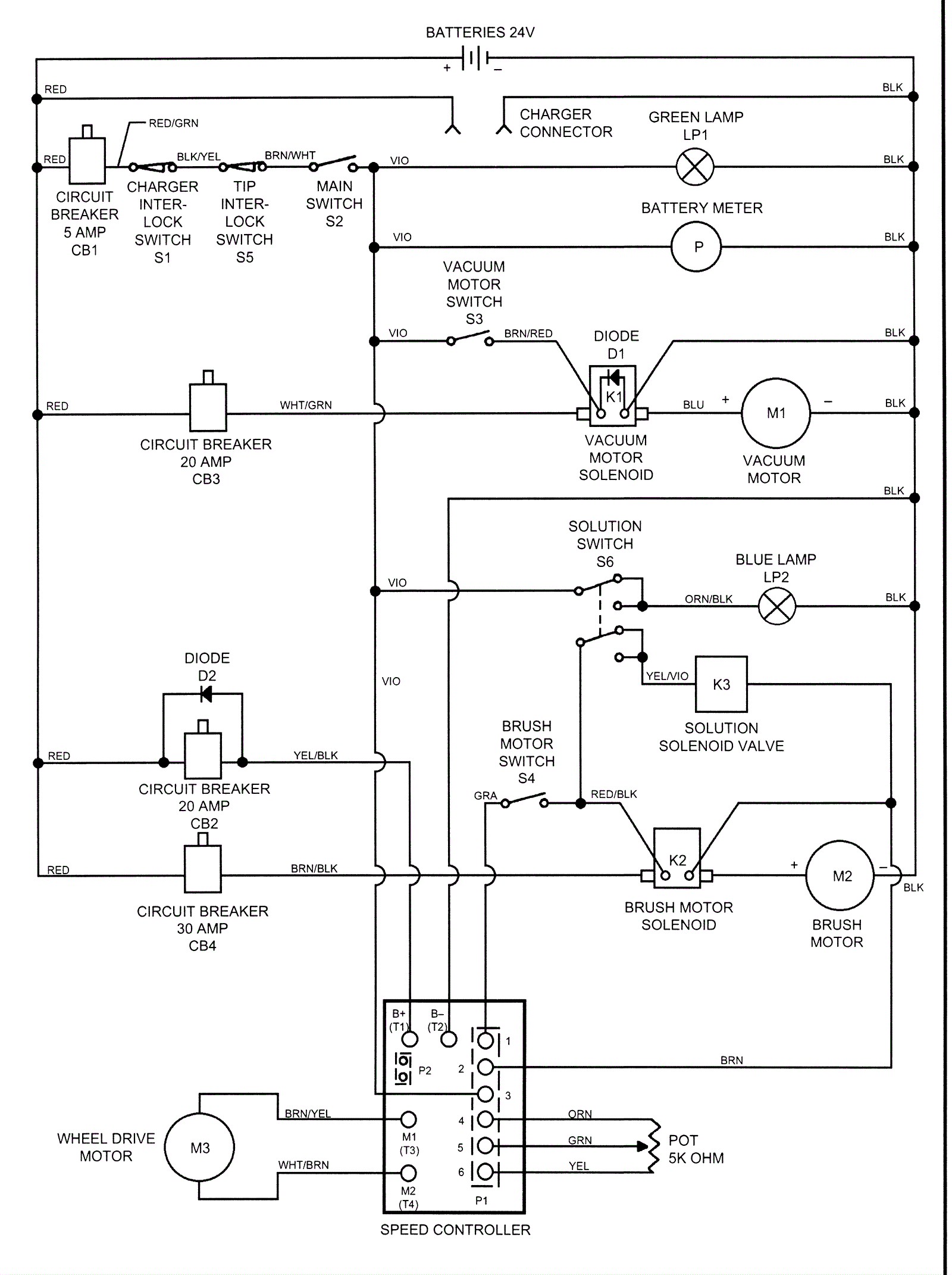
Wiring Diagram Before SN 546361
Click to enlarge