| # | Part | Description | Price | Req | Notes | Availability |
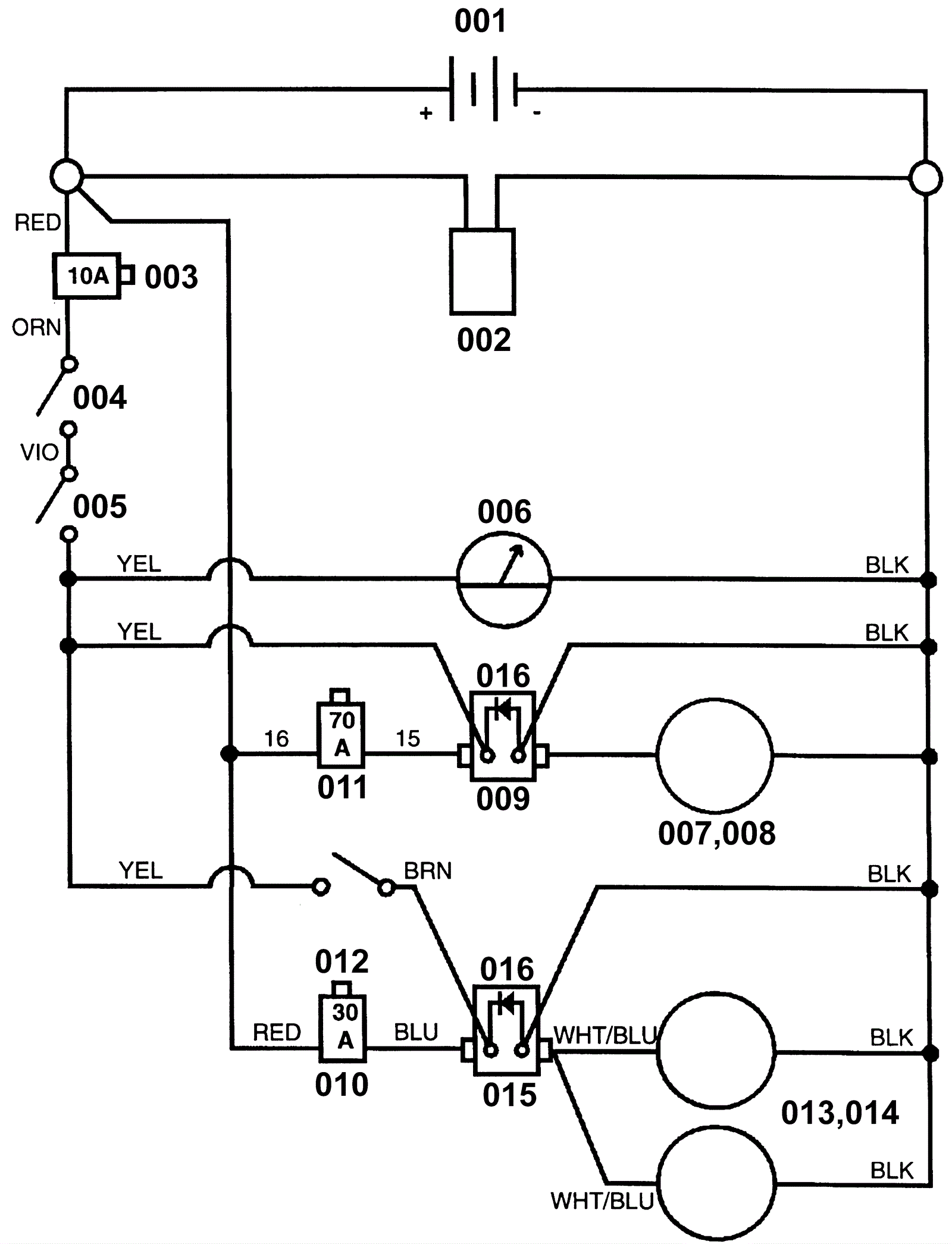
002 |
162-5003
|
175amp charger plug with pins and brackets (gray) SB175 |
$98.77
|
1 |
|
ships same day |
003 |
172-2160
|
10amp circuit breaker |
$80.75
|
1 |
(control circuit) |
usually ships 13-18 days |
004a |
172-2680
|
Charger interlock switch |
$30.29
|
1 |
(OEM) |
usually ships 1-5 days |
004b |
991-5121
|
Charger interlock switch (OBSOLETE) |
$15.07
|
1 |
(NON-OEM) |
usually ships 10-13 days |
005 |
172-2663
|
Main switch |
$50.03
|
1 |
|
usually ships 1-5 days |
006 |
172-2664
|
Battery meter |
$118.48
|
1 |
|
usually ships 13-18 days |
007 |
172-2535
|
Brush drive motor (OBSOLETE) |
$1,707.06
|
1 |
|
usually ships 1-5 days |
008 |
172-0164
|
Carbon brush set (set of 4) |
$225.50
|
1 |
|
usually ships 1-5 days |
009 |
172-2805
|
36V contactor |
$104.81
|
1 |
|
ships same day |
010 |
472-9567
|
30amp circuit breaker |
$466.42
|
1 |
(vacuum) |
usually ships 13-18 days |
011 |
991-1633
|
70amp circuit breaker |
$57.60
|
1 |
(brush) |
usually ships 21-22 days |
012 |
172-0270
|
Snap switch (OBSOLETE) |
$47.30
|
1 |
(vacuum) |
usually ships 13-18 days |
013a |
991-1202
|
36V 3 stage vacuum motor tangential |
$127.10
|
2 |
|
usually ships 18-24 days |
013b |
991-1222
|
Plastic covered carbon brush (sold individually) |
$12.59
|
|
|
usually ships 18-24 days |
013c |
991-1234
|
Vacuum motor rotating fan |
$9.10
|
2 |
|
usually ships 1-5 days |
014 |
991-1224
|
Plastic covered carbon brush (sold individually) |
$12.01
|
2 |
|
ships same day |
015 |
991-1223
|
36V solenoid contactor with 4 post |
$48.17
|
1 |
|
usually ships 18-24 days |
016 |
172-0236
|
Diode rectifier assembly |
$34.23
|
2 |
|
usually ships 13-18 days |
001 |
162-0003
|
6V 225Ah wet battery (SNSR) |
$269.50
|
6 |
|
ships same day |
001 |
162-0043
|
6V 224Ah AGM battery (Group GC2) (SNSR) |
$456.50
|
6 |
|
ships same day |