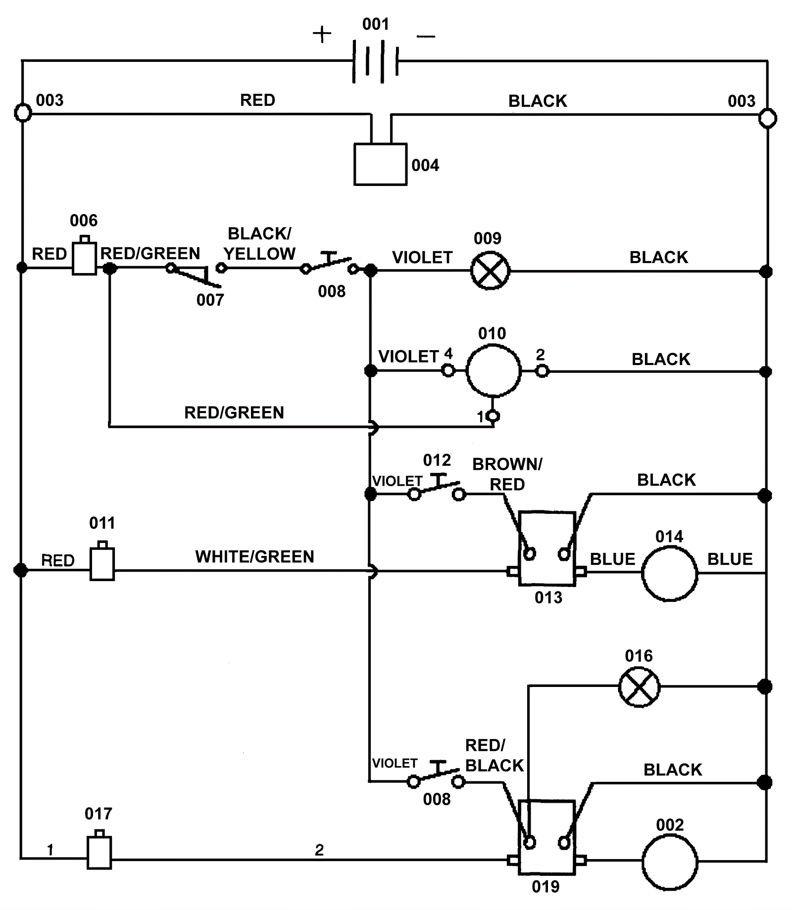
| # | Part | Description | Price | Req | Notes | Availability |
001 |
NOTE
|
Please See Batteries, Brushes, Pad Holders and Charger Pages |
Call for price
|
4 |
|
usually ships 3-26 days |
002 |
172-0349
|
Brush motor (OBSOLETE) |
$1,760.00
|
1 |
|
usually ships 1-5 days |
003 |
172-0345
|
Terminal stud |
$12.89
|
2 |
|
usually ships 13-18 days |
004a |
N/A
|
Not available |
Call for price
|
1 |
(connector assembly) includes plug housing, pins, and 6 gauge wire |
usually ships 3-26 days |
004b |
162-5032
|
175amp charger plug only (red) SB175 |
$17.23
|
1 |
|
ships same day |
006 |
172-0228
|
5amp circuit breaker (OBSOLETE) |
$79.20
|
1 |
|
usually ships 13-18 days |
007 |
172-0235
|
Switch assembly (OBSOLETE) |
$183.90
|
1 |
|
usually ships 13-18 days |
008 |
172-0219
|
Rocker switch |
$72.26
|
1 |
|
usually ships 13-18 days |
009 |
172-0220
|
Green light (OBSOLETE) |
$17.90
|
1 |
|
usually ships 13-18 days |
010 |
172-0218
|
Fuel gauge/battery meter |
$232.87
|
1 |
|
usually ships 1-5 days |
011 |
172-0227
|
20amp circuit breaker (OBSOLETE) |
$69.96
|
1 |
|
usually ships 13-18 days |
012 |
172-0217
|
Waterproof switch |
$305.09
|
1 |
|
usually ships 1-5 days |
013 |
172-0082
|
Solenoid contactor (OBSOLETE) |
$83.82
|
1 |
|
usually ships 13-18 days |
014a |
272-5294
|
24V vacuum motor |
$312.82
|
1 |
(OEM) |
usually ships 13-18 days |
014b |
991-1203
|
24V 2 stage vacuum motor tangential |
$242.29
|
1 |
(NON-OEM) |
usually ships 18-24 days |
014c |
991-1224
|
Plastic covered carbon brush (sold individually) |
$12.01
|
2 |
|
ships same day |
016 |
172-0220
|
Green light (OBSOLETE) |
$17.90
|
1 |
|
usually ships 13-18 days |
017 |
172-0229
|
50amp circuit breaker |
$82.93
|
1 |
|
usually ships 1-5 days |
019 |
172-0082
|
Solenoid contactor (OBSOLETE) |
$83.82
|
1 |
|
usually ships 13-18 days |
N/S |
162-5061
|
24V 20amp battery charger with SB175 large red plug |
$509.08
|
1 |
|
ships same day |