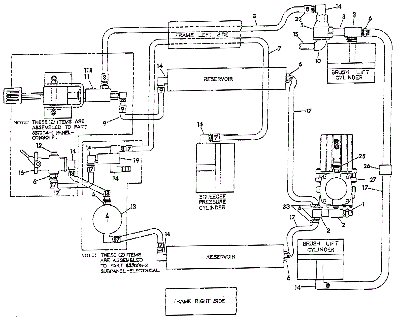
Pneumatic Schematic
Click to enlarge