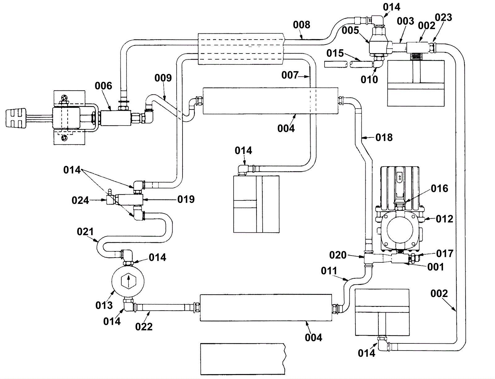
Pneumatic Shcematic
Click to enlarge