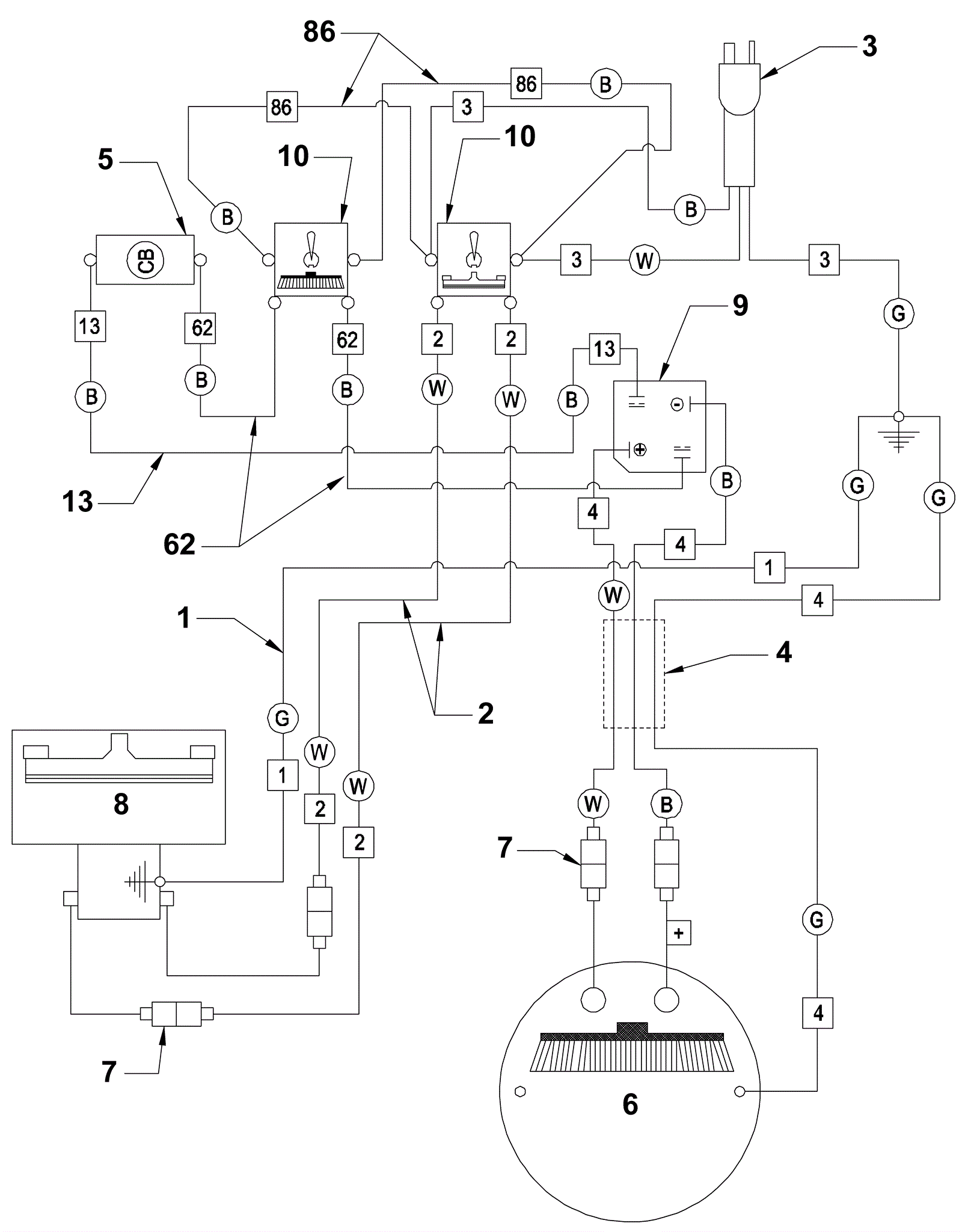
# | Part | Description | Price | Req | Notes | Availability |
1 |
164-4648
|
Green wire |
$3.03
|
1 |
|
usually ships 1-5 days |
2 |
164-4032
|
14 ga. X 6 inch white wire |
$3.43
|
2 |
|
usually ships 1-5 days |
3a |
164-3128
|
14/3 power cord 75 ft |
$224.43
|
1 |
(120V) |
usually ships 19-25 days |
3b |
164-4562
|
Shuko cord 240v 75ft |
$160.00
|
1 |
(240V) |
usually ships 19-25 days |
3c |
991-5001
|
14/3 extension cord 50 foot (yellow) |
$103.23
|
1 |
(NON-OEM) |
ships same day |
4 |
164-2264
|
Cable assy - brush motor |
$38.23
|
1 |
|
usually ships 1-5 days |
5a |
991-1621
|
10amp circuit breaker |
$78.33
|
1 |
(115V) |
ships same day |
5b |
164-2425
|
Circuit brkr, 240V/ 5Amp - W20E |
$111.93
|
1 |
(240V) |
usually ships 1-5 days |
6a |
164-2440
|
Gear mtr. imp. 3/4Hp 120Vac - W20 |
$2,141.54
|
1 |
(120V) |
usually ships 1-5 days |
6b |
164-2442
|
Gear mtr. imp. 3/4Hp 240Vac - W20 |
$1,649.29
|
1 |
(240V) |
usually ships 1-5 days |
7 |
164-0553
|
Male push on coupler |
$3.20
|
4 |
|
ships same day |
8a |
164-2271
|
Vac motor 120 V A.C. |
$428.29
|
1 |
(120V) |
ships same day |
8b |
164-2272
|
Vac motor 240V A.C. |
$443.20
|
1 |
(240V) |
usually ships 19-25 days |
9 |
163-0063
|
240V rectifier |
$10.65
|
1 |
|
ships same day |
10 |
164-0290
|
Toggle switch |
$14.63
|
2 |
|
ships same day |
13 |
164-3082
|
Main switch to safety switch lead |
$5.78
|
1 |
|
usually ships 1-5 days |
62 |
164-0700
|
Wire from vacuum switch to brush switch |
$4.18
|
2 |
|
usually ships 19-25 days |
86 |
164-3262
|
Wire #18 x 10 inch #86 (OBSOLETE) |
$6.80
|
2 |
|
usually ships 1-5 days |
N/S |
164-4612
|
Wire tie |
$7.38
|
1 |
|
usually ships 19-25 days |